EasyManua.ls Logo

jcb 67C-1 - Page 41

jcb 67C-1
51 pages
Print Icon
To Next Page IconTo Next Page
To Next Page IconTo Next Page
To Previous Page IconTo Previous Page
To Previous Page IconTo Previous Page
Loading...
03 - Attachments, Couplings and Load Handling
10 - Excavator End Quickhitch
06 - Hydraulic Quickhitch
03 - 9 9813/3450-2 03 - 9
Diagram
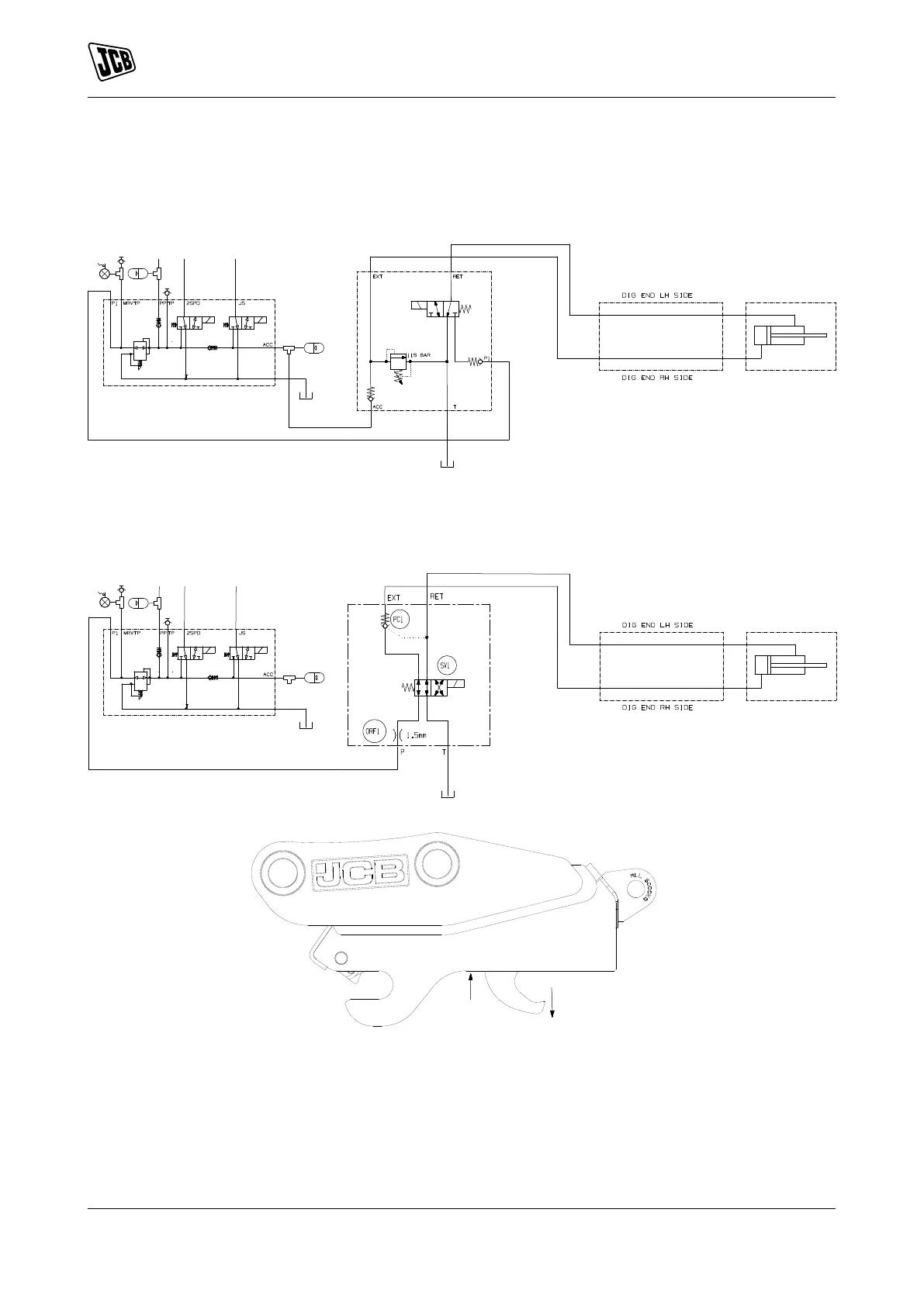
Figure 6. Low Pressure Quickhitch
1
2
3
1 PMV (Pressure Maintenance Valve) 2 Quickhitch valve
3 Quickhitch
Figure 7. High Pressure Quickhitch
1
3
Y
X
2
1 PMV 2 Quickhitch valve
3 Quickhitch X Retract
Y Extend

Other manuals for jcb 67C-1

Related product manuals