EasyManua.ls Logo

Jun-Air 3-4 - Electrical Diagrams

Jun-Air 3-4
56 pages
Print Icon
To Next Page IconTo Next Page
To Next Page IconTo Next Page
To Previous Page IconTo Previous Page
To Previous Page IconTo Previous Page
Loading...
45
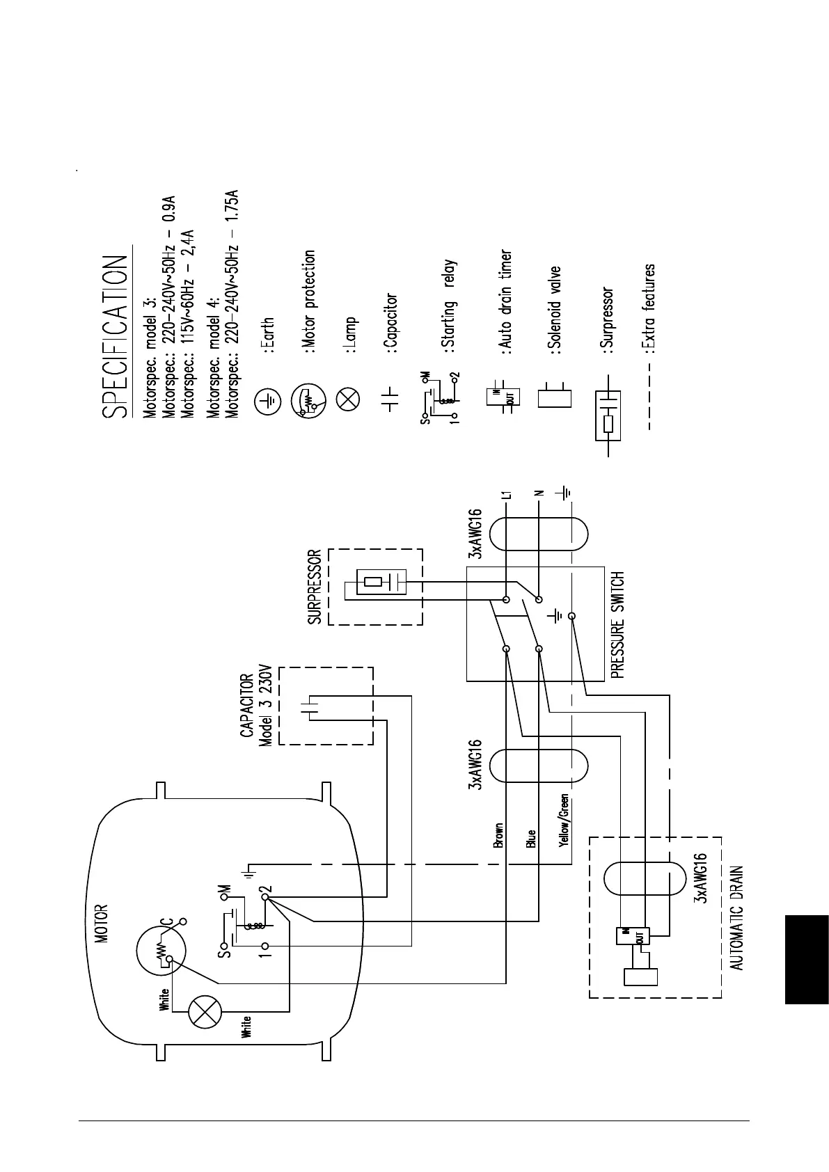
Electrical drawing model 3
6070010
Drawings

Related product manuals