EasyManua.ls Logo

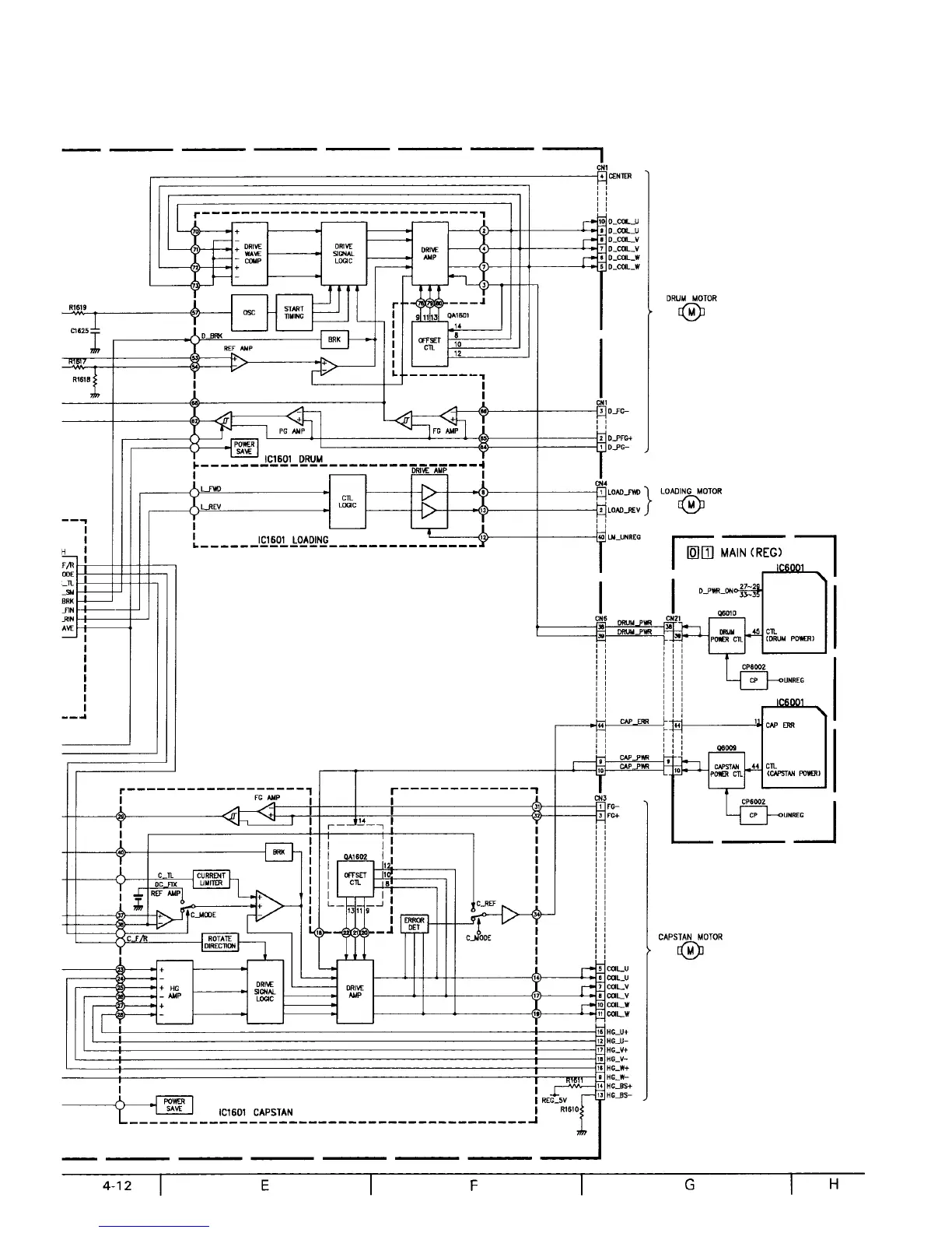
JVC GR-AX730U - Mecha MDA Schematic Diagram; Mecha MDA Circuit Schematic

JVC GR-AX730U
172 pages
To Next Page IconTo Next Page
To Next Page IconTo Next Page
To Previous Page IconTo Previous Page
To Previous Page IconTo Previous Page
Loading...

Related product manuals