EasyManua.ls Logo

Kalmar DCF 90-100 - Levelling

Kalmar DCF 90-100
992 pages
Print Icon
To Next Page IconTo Next Page
To Next Page IconTo Next Page
To Previous Page IconTo Previous Page
To Previous Page IconTo Previous Page
Loading...
VDCF03.01GB
Workshop Manual DCF 90-100
7 Load handling – 7.8 Levelling 65
7.8 Levelling
page
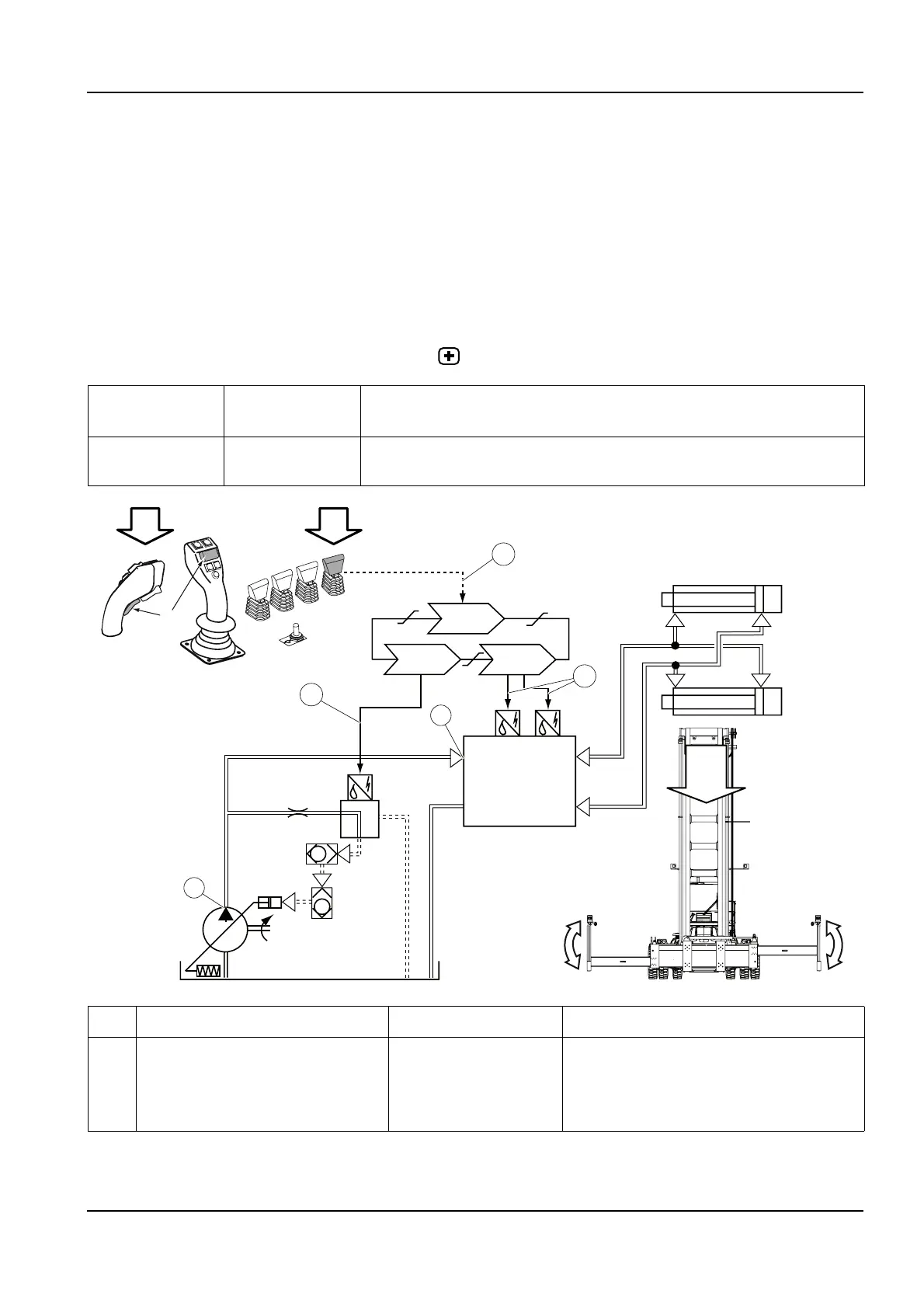
Mechanical levelling, function description
Mechanical levelling is possible because the attachment’s main beam
is movably suspended over the slide plates in the main beam. A lateral
clearance allows for mechanical levelling ±3°. Mechanical levelling
means that the attachment is in a float position and adapts to the angle
of the container to be lifted.
page
Active levelling, function description
Condition Reference
value
Reference
Emergency stop
switch
Not activated Section 11 Common electrics, group 11.5.1.4 Emergency stop switch voltage
D790-1
D797-1
009348
D791-1
11
11
10
8
7
5
6
4
3
2
P1
T1
A
B
9
C
1b
+
1a
D1
D2
D3
C
Pos Explanation Signal description Reference
1a The levelling control lever (R8075-1-
P5) sends a voltage signal to the cab
control unit (D790-1).
U = 0.5-4.5 V
Left: U = <2.5 V
Right: U >2.5 V
Control levers for electric servo, description
page 5
D1: Diagnostic menu, see section 8 Control
system , group 8.4.9.2 ATTACH, menu 2

Table of Contents