EasyManua.ls Logo

Kenner KND1600 - Page 14

Default Icon
21 pages
Print Icon
To Next Page IconTo Next Page
To Next Page IconTo Next Page
To Previous Page IconTo Previous Page
To Previous Page IconTo Previous Page
Loading...
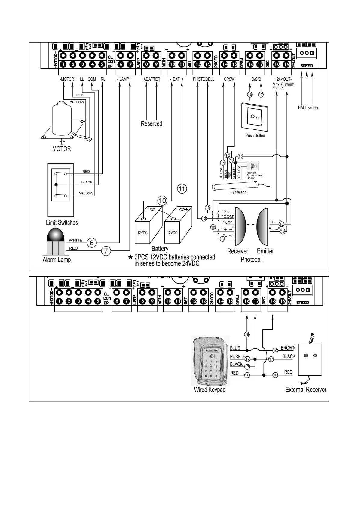
11
terminal to the “12” terminal.
5. Push Button
The push button should be wired to the “16 and “17” terminals. The polarity does not matter. If the button is
pressed repeatedly, the opener will work in the following sequence (open-stop-close-stop-open).
6. Exit Wand (optional)
The BLACK wire of the exit wand should be connected to the 14” terminal.

Related product manuals