EasyManua.ls Logo

Koldwave 5WK07 - Page 14

Koldwave 5WK07
44 pages
Print Icon
To Next Page IconTo Next Page
To Next Page IconTo Next Page
To Previous Page IconTo Previous Page
To Previous Page IconTo Previous Page
Loading...
14
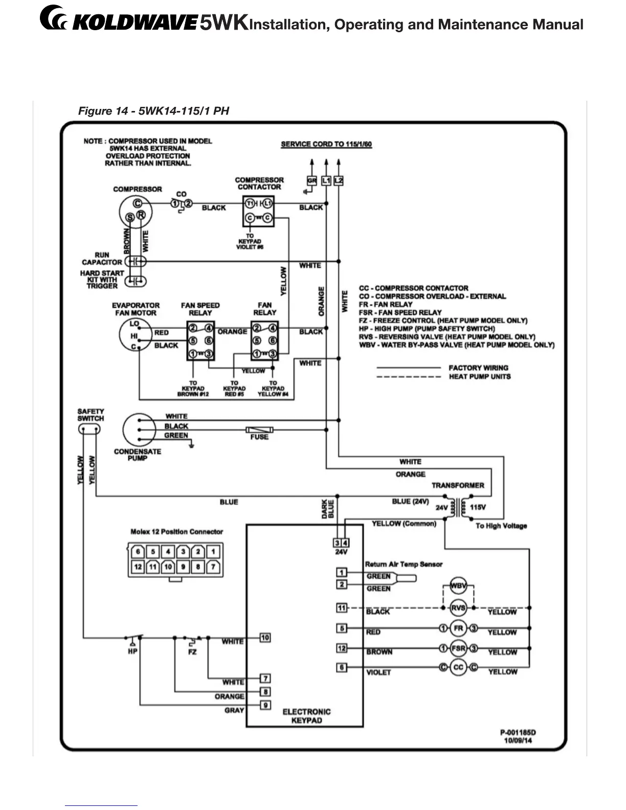
Electrical Diagram

Related product manuals