EasyManua.ls Logo

lamber L20 - Page 43

lamber L20
Print Icon
To Next Page IconTo Next Page
To Next Page IconTo Next Page
To Previous Page IconTo Previous Page
To Previous Page IconTo Previous Page
Loading...
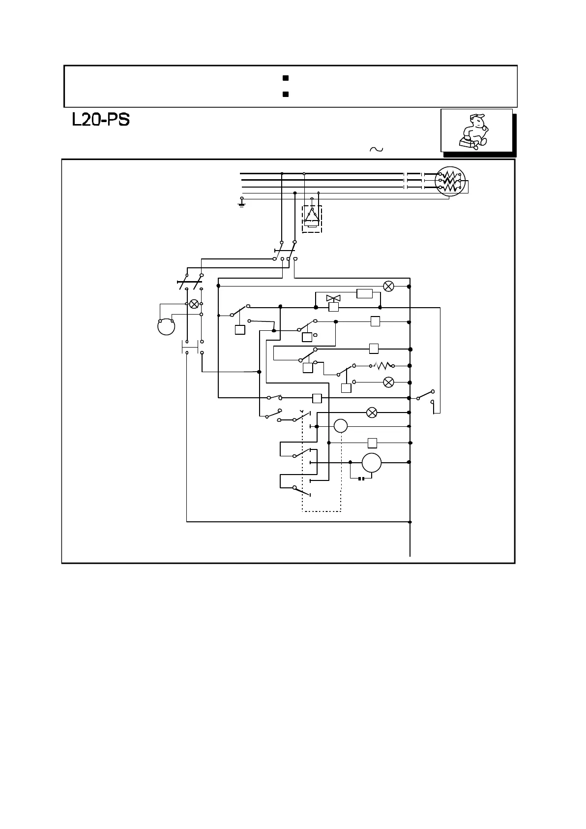
SCHEMA ELETTRICO
SCHALTSCHEMA
SCHEMA ELECTRIQUE
WIRING DIAGRAM
con dosatore di lavaggio
avec doseur de produit lessiviel
with detergent pump
mit Waschspülmitteldosiergerät
L20-Ps-40-21122006
400 V3N 50Hz
T
R
S
MT3
MT1
R1
30
31
32
N
Ad1
Interruttore generale
Finecorsa
Resistenza boiler
Resistenza vasca
Lampada spia linea
Lampada temperatura
Lampada spia livello e ciclo
Contattore resistanza boiler
Contattore finecorsa
Contattore di sicurezza
Pressostato
Termostato boiler
Termostato vasca
Termostato di sicurezza
Motorino timer
Timer
Pompa lavaggio
Elettrovalvola carico
e risciacquo
Condensatore
Filtri antidisturbo
Inter.pompa scarico
Pompa scarico
Relé pompa scarico
Lampada pompa scarico
Dosatore lavaggio
Interrupteur général
Microinterrupteur
Résistance Surchauffeur
Résistance Cuve
Lampe de ligne
Lampe Témpérature
Lampe de cycle
Contacteur Rés.Surchauffeur
Contacteur Microinterrupteur
Contacteur de sureté
Pressostat
Thermostat Surchauffeur
Thermostat Cuve
Thermostat de sureté
Moteur Timer
Timer
Pompe de lavage
Electrovanne chargement
et rinçage
Condenseur
Filtres ante-ennui
Interrup.pompe de vidange
Pompe de vidange
Relais pompe de vidange
Lampe pompe de vidange
Doseur produit lessiviel
I1
Fc
R1
R2
LS
LS2
LS4
MT1
MT4
MT3
CP
CT1
CT2
CT3
M
T1-T3
PM
EV1
Cd
Ad 1-3
IPS
PS
MT8
LS8
Dos
I1
Fc
R1
R2
LS
LS2
LS4
MT1
MT4
MT3
CP
CT1
CT2
CT3
M
T1-T3
PM
EV1
Cd
Ad 1-3
IPS
PS
MT8
LS8
Dos
Main switch
Limit switch
Boiler elements
Tank elements
Main switch lamp
Temperature lamp
Cycle lamp
Boiler elements contactor
Limit switch contactor
Security contactor
Pressure switch
Boiler thermostat
Tank thermostat
Security thermostat
Timer motor
Timer
Electric pump
Loading and rinsing solenoid
valve
Capacitor
Suppressors
Drain pump switch
Drain pump
Drain pump relay
Drain pump lamp
Detergent pump
Hauptschalter
Endschalter
Boilerheizung
Tankheizung
Netzkontrollampe
Temperaturekontrollampe
Zykluskontrollampe
Schütz für Boilerheizung
Schaltrelais Fc
Schütz für Sichereit
Druckwächter
Boilerthermostat
Tankthermostat
Sichereitsthermostat
Timermotor
Timer
Pumpe
Elektrisches Wassereinlaufventil und
Spülventil
Kondensator
Entstörfilter
Ablaufpumpe Schalter
Ablaufpumpe
Schütz für Ablaufpumpe
Ablaufpumpekontrollampe
Waspülmitteldosiergerät
Cd 10 uf
LS
I1
T1
MT4
T2
1
4
2
3
2A
1A
11
P
CP
6
5
CT2
v
v
CT3
8
9
13
12
10
18
20
7
15
17
16
T3
EV1
MT3
v
CT1
MT1
R2
LS2
MT4
Fc
LS4
MT4
MT8
PM
M
Dos
MT8
LS8
IPS
4A 3A
PS

Related product manuals