EasyManua.ls Logo

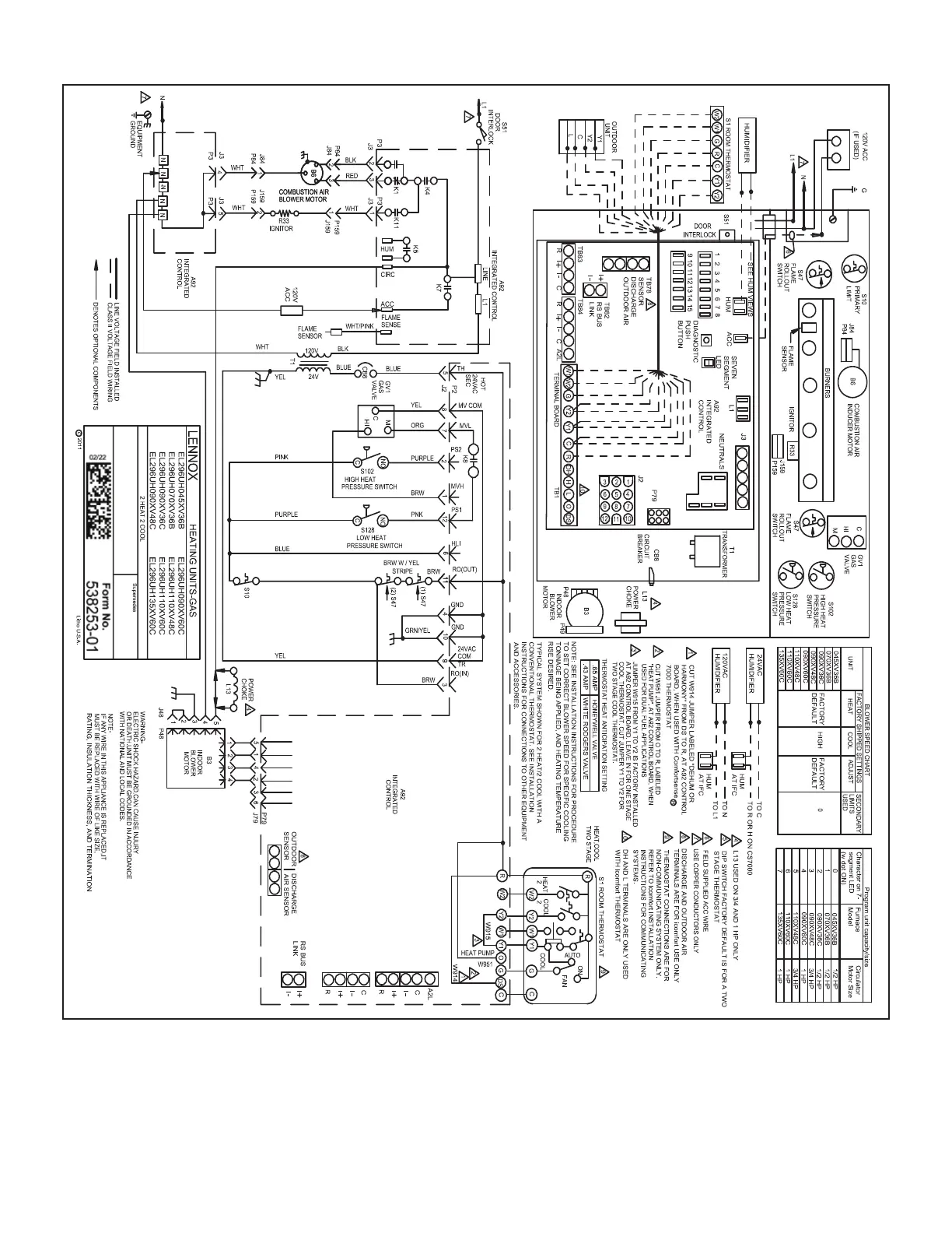
Lennox EL296UH070XV36B - Ignition Control 107045-01; Schematic Diagram

Lennox EL296UH070XV36B
114 pages
To Next Page IconTo Next Page
To Next Page IconTo Next Page
To Previous Page IconTo Previous Page
To Previous Page IconTo Previous Page
Loading...
Page 91
Ignition Control 107045-01

Other manuals for Lennox EL296UH070XV36B

Related product manuals