EasyManua.ls Logo

LG GR-P207 - PWB Circuit Diagram (GR-B;C207 Bar;Dot-LED)

LG GR-P207
146 pages
To Next Page IconTo Next Page
To Next Page IconTo Next Page
To Previous Page IconTo Previous Page
To Previous Page IconTo Previous Page
Loading...
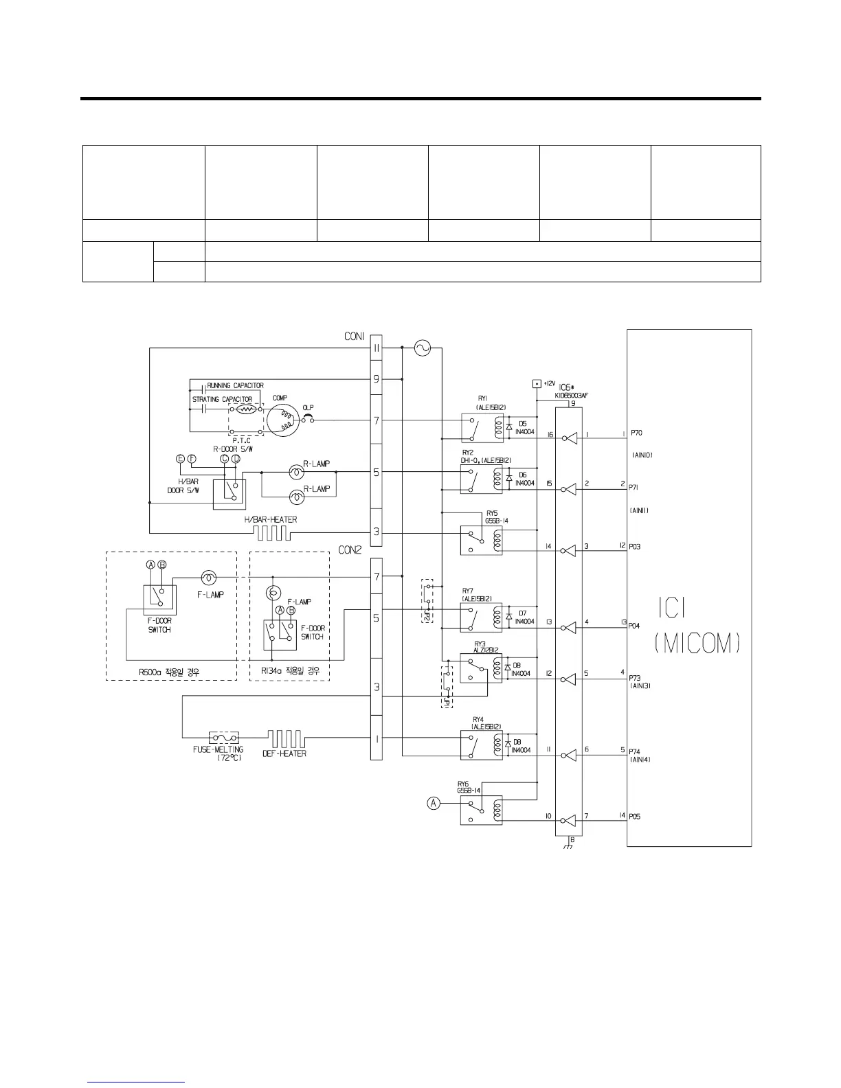
EXPLATION FOR MICOM CIRCUIT
- 37 -
<GR-B/C207: Bar, Dot-LED>
ASSEMBLY
Measuring part (IC6) No.16 No.11 No.12 No.15 No.14
Status
ON Within 1 V
OFF 12 V
Type of Load COMP
Frost Removal
Heater
AC Converting
Relay
R-room LAMP
Homebar
Heater

Table of Contents

Related product manuals