EasyManua.ls Logo

LG LBNS3061BL - Page 25

LG LBNS3061BL
64 pages
To Next Page IconTo Next Page
To Next Page IconTo Next Page
To Previous Page IconTo Previous Page
To Previous Page IconTo Previous Page
Loading...
- 25 -
Copyright ©2007 LG Electronics. Inc. All right reserved.
Only for training and service purposes
LGE Internal Use Only
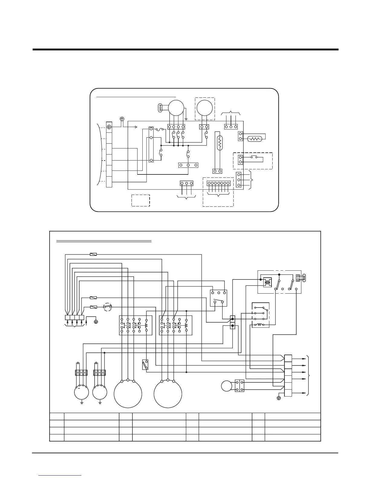
Model : LB-M9080BL/LB-M1081BL
1. Indoor (LBNM9081BL/LBNM1081BL)
2. Outdoor (LBUM9080BL/LBUM1081BL)
3854A20317B
OUTDOOR UNIT WIRING DIAGRAM
BR
BK
BK
BK
BK
TNS
NC NO NC NO
C TH
D.P
WH
YL
BL
BL
BL
BL
RD
20SV
BR
BR
TO INDOOR UNIT
BR
1(L)
2(N)
3
4
5
6
BL
BK
GN/YL
RD
BL
12
34
56
78
TB1
TB2
52F1
3.P.D
RST
AB
WH
WH
RD
RD
F2
63H1
F3
BL BL
BL
YLYL
BRBR
BKBK
OROR
YLYL
BRBR
BK
BK
BR
BL
RD
YL
WH
RD
BK
OROR
R
POWER SUPPLY
3Ø,380-415,50Hz
TERMINAL(4P)
Tm
Tmo
Co
FMo
49FMo
F1,F2,F3
49C
FMo
49FMo
FUSE(250V,10A)
INTERNAL O.L.P FOR COMP.
OUTDOOR FAN MOTOR
INTERNAL T.P FOR FMo
52C
52F1
TM
TMo
MAGNETIC CONTACTOR
RELAY FOR FMo
MAIN TERMINAL BLOCK
TERMINAL BLOCK FOR CONNECTING
63H1
63H2
3.P.D
T. D
HIGH PRESSURE SWITCH
HIGH PRESSURE SWITCH FOR HEATING
3 PHASE DETECTOR
5 SEC. DELAY TIMER
Co
D.P
C TH
20SV
RUN CAPACITOR FOR FMo
DEICER PCB
THERMISTOR FOR PIPE TEMP.(OUTDOOR)
REVERSING COIL
FMo
49FMo
A-COMP
49C
B-COMP
49C
Co
V
U
W
V
U
W
BK
WH
RD
STN
BL
GN/YL
A-52C
A2
21
22
1
2
3
4
5
6
A1
A2
21
22
A1
B-52C
1
2
3
4
5
6
T. D
RD
F1
INDOOR WIRING DIAGRAM
INDOOR
MOTOR
DRAIN
PUMP
OR
OR
BR
BL
RD
BK
BL
WH
GY
BL
BL
BR
GN/YL
COMP
4 WAY
FUSE
250V10A
ROOM.
THERMISTOR
PIPE
THERMISTOR
RF REMOTE
CONTROL
FLOAT S/W
REMOTE
CONTROL
ZONE
CONTROL
OPTIONAL
EXTRA
TERMINAL
BLOCK
TO OUTDOOR UNIT
3854A20172T
3(L) 4(N) 5 6 7
TELE
CONTROL
GN/YLGN/YL

Related product manuals