EasyManua.ls Logo

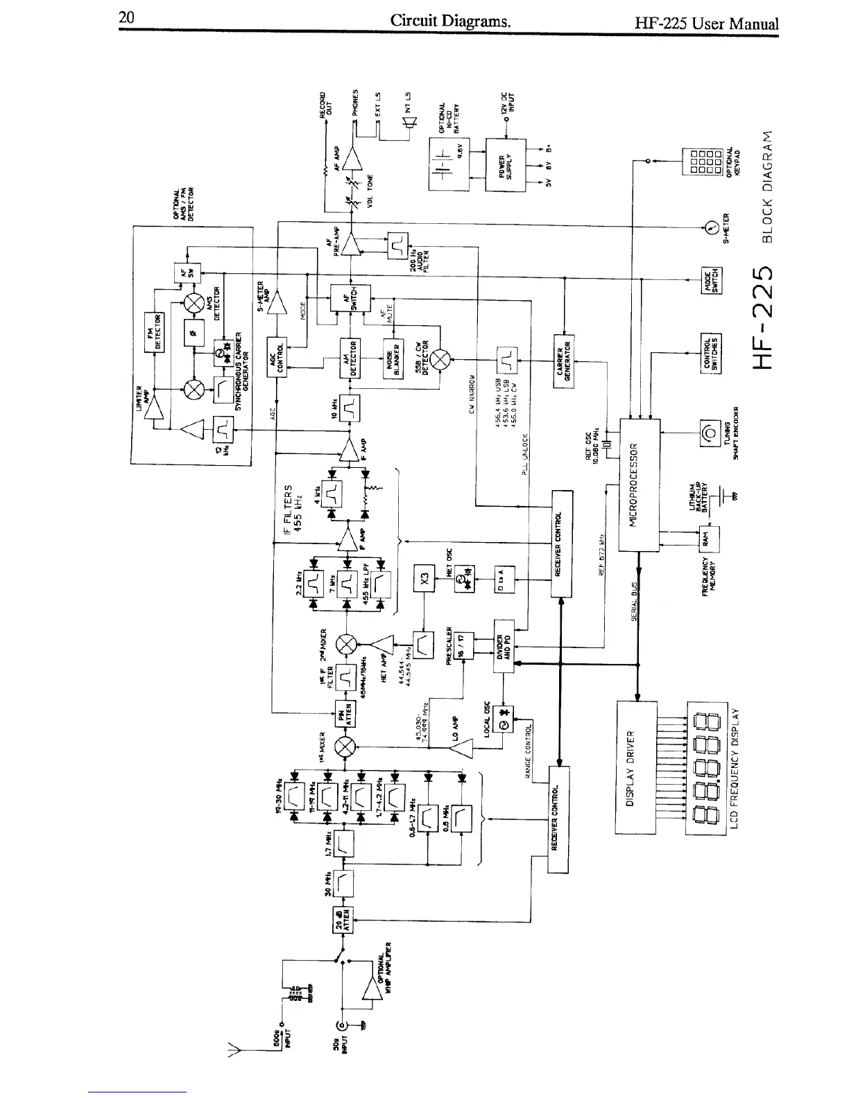
Lowe HF-225 - Circuit Diagrams

Lowe HF-225
35 pages
Print Icon
To Next Page IconTo Next Page
To Next Page IconTo Next Page
To Previous Page IconTo Previous Page
To Previous Page IconTo Previous Page
Loading...