EasyManua.ls Logo

Lucent DDM-2000 OC-3 - Page 1038

Lucent DDM-2000 OC-3
1224 pages
Print Icon
To Next Page IconTo Next Page
To Next Page IconTo Next Page
To Previous Page IconTo Previous Page
To Previous Page IconTo Previous Page
Loading...
363-206-285 Detailed Level Procedure: DLP-546
Issue 2, February 2000 Page 14 of 20
DDM-2000 OC-3 MULTIPLEXER
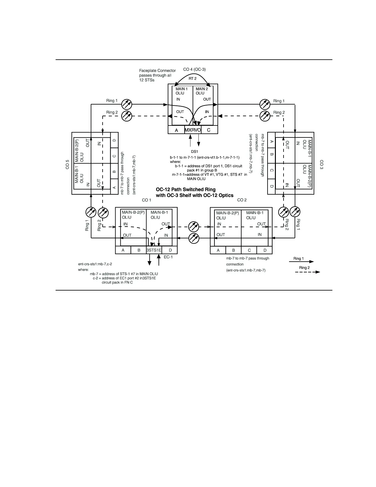
Figure 11 STS-1 Path Protected Ring OC-12 Network (OC-3 with OC-12 Optics)
with VT1.5 Cross-Connections