EasyManua.ls Logo

Lucent DDM-2000 OC-3 - Page 1137

Lucent DDM-2000 OC-3
1224 pages
Print Icon
To Next Page IconTo Next Page
To Next Page IconTo Next Page
To Previous Page IconTo Previous Page
To Previous Page IconTo Previous Page
Loading...
363-206-285 Detailed Level Procedure: DLP-557
Issue 2, February 2000 Page 13 of 22
DDM-2000 OC-3 MULTIPLEXER
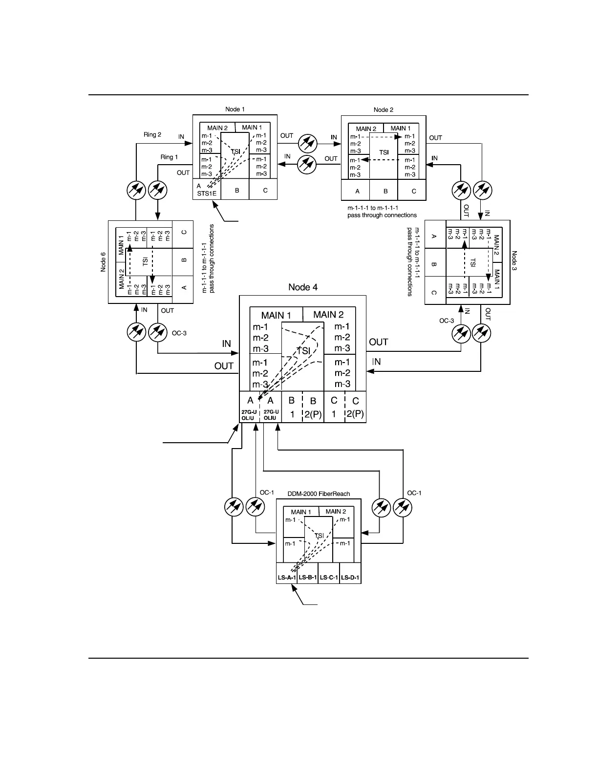
Figure 9 Example of Single Homing OC-3/OC-1 Cross-connections
EC-1
DS1
DS1
a-1-1 to m-1-1-1
(ent-crs-vt1:a-1-1,m-1-1-1)
where:
a-1-1 = address of VT1.5 channel
in STS1E circuit pack in group A
m-1-1-1 = address of STS #1
in MAIN OLIU, VTG #1, VT #1
a-1-1 to m-1-1-1
(ent-crs-vt1:a-1-1,m-1-1-1)
where:
a-1-1 = address of DS1 circuit pack 1
in LS group A, DS1 port #1
m-1-1-1 = address of STS #1
in MAIN OLIU, VTG #1, VT #1
a-1-1-1 to m-1-1-1
(ent-crs-vt1:a-1-1-1,m-1-1-1)
where:
a-1-1-1 = address of OC-1 line 1,
VTG #1, VT1.5 channel
VT #1, in OLIU circuit pack
in FUNCTION UNITS
group A
m-1-1-1 = address of STS #1
in MAIN OLIU, VTG #1, VT #1