EasyManua.ls Logo

Manitowoc M-15 - Wiring Diagrams; M-15 A: M-15 B: M-45: M-90: Standard Configuration - All Voltages; M-15 C: Standard Configuration - All Voltages

Manitowoc M-15
32 pages
Print Icon
To Next Page IconTo Next Page
To Next Page IconTo Next Page
To Previous Page IconTo Previous Page
To Previous Page IconTo Previous Page
Loading...
27
Installation and Service Manual
5001192
Revision 03 February, 2003
TO ELECTRIC
POWER
SUPPLY
TO ELECTRIC
POWER SUPPLY
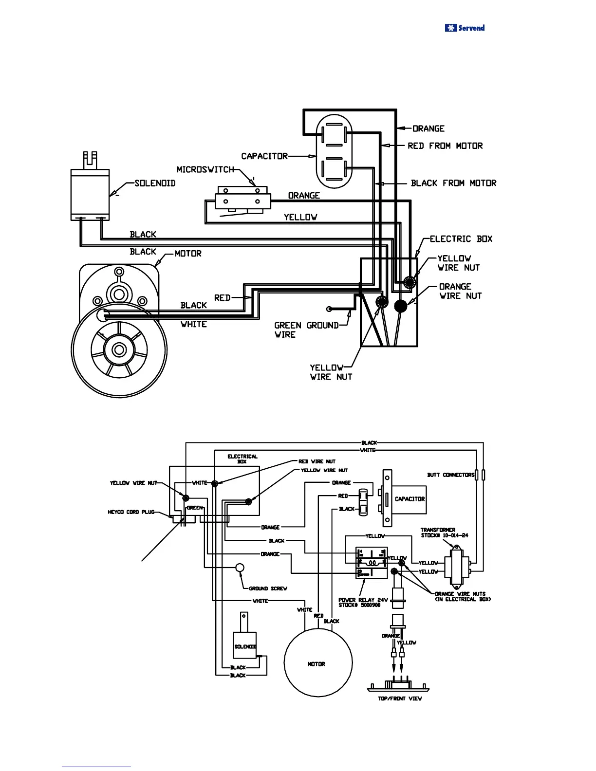
WIRING DIAGRAMS
M-15A : M-15B : M-45 : M-90 : STANDARD CONFIGURATION - ALL VOLTAGES
M-15C : STANDARD CONFIGURATION - ALL VOLTAGES

Related product manuals