EasyManua.ls Logo

Manitowoc RF0650A - RF2379 R;RFS2379 R Head Section

Manitowoc RF0650A
252 pages
Print Icon
To Next Page IconTo Next Page
To Next Page IconTo Next Page
To Previous Page IconTo Previous Page
To Previous Page IconTo Previous Page
Loading...
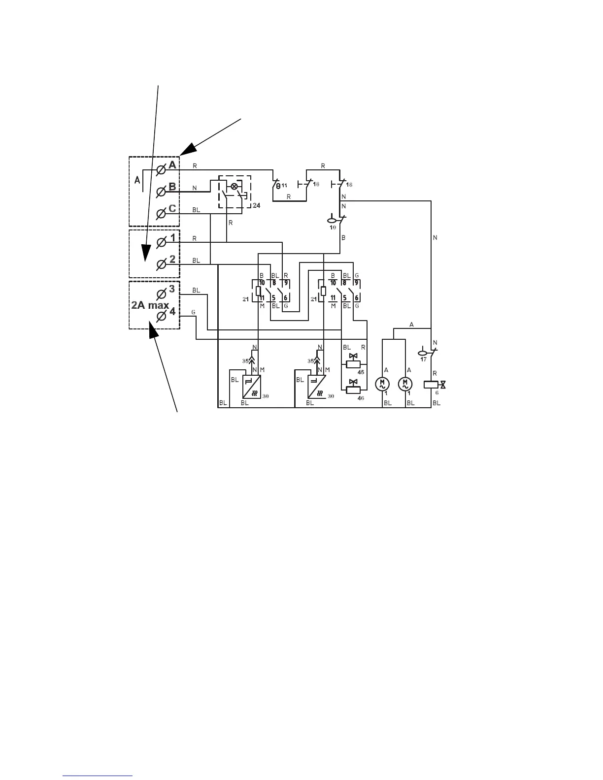
216 Part Number 000007661 6/13
RF2379R/RFS2379R HEAD SECTION
To Remote Electrical Panel
(Remove Bypass)
Power Supply
To Refrigerating Plant

Table of Contents

Related product manuals