EasyManua.ls Logo

Manitowoc RF1200A - Condensing Units; RCU Condensing Unit 1 Ph

Manitowoc RF1200A
252 pages
Print Icon
To Next Page IconTo Next Page
To Next Page IconTo Next Page
To Previous Page IconTo Previous Page
To Previous Page IconTo Previous Page
Loading...
212 Part Number 000007661 6/13
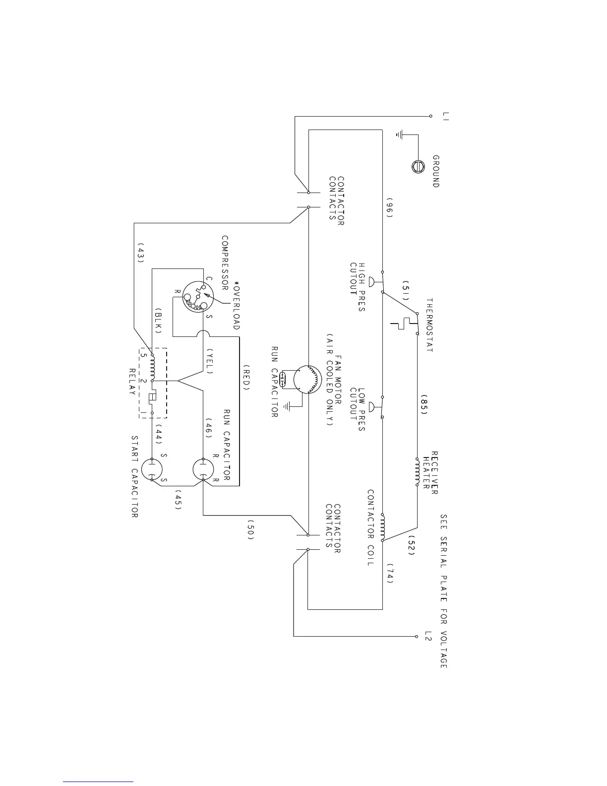
Condensing Units
RCU CONDENSING UNIT 1PH

Table of Contents

Related product manuals