EasyManua.ls Logo

Manitowoc RFS0300A - RNS1000 Air-Cooled

Manitowoc RFS0300A
252 pages
Print Icon
To Next Page IconTo Next Page
To Next Page IconTo Next Page
To Previous Page IconTo Previous Page
To Previous Page IconTo Previous Page
Loading...
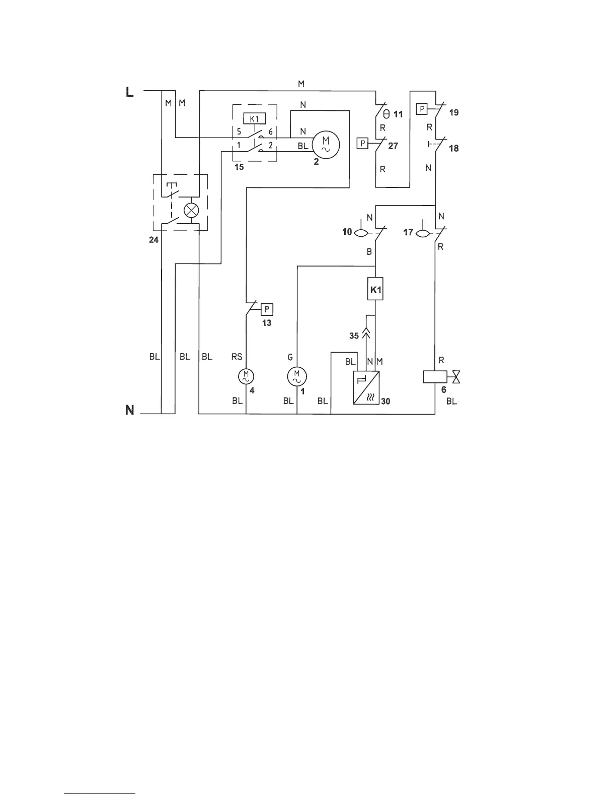
224 Part Number 000007661 6/13
RNS1000 AIR-COOLED
Refer to Nameplate for Voltage Rating

Table of Contents

Related product manuals