EasyManua.ls Logo

Manitowoc RFS0650A - Rack Models; RF1279 R;RFS1279 R Head Section

Manitowoc RFS0650A
252 pages
Print Icon
To Next Page IconTo Next Page
To Next Page IconTo Next Page
To Previous Page IconTo Previous Page
To Previous Page IconTo Previous Page
Loading...
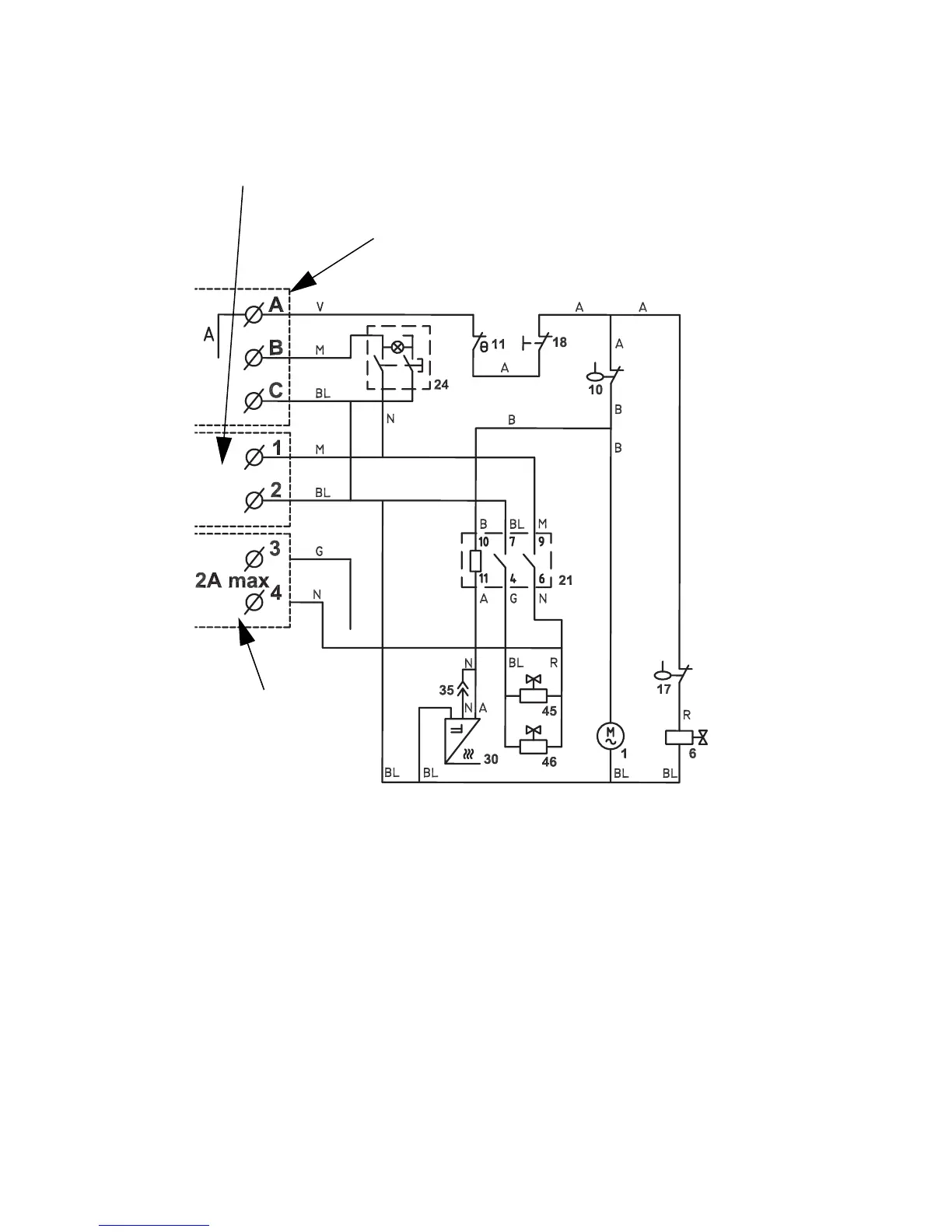
214 Part Number 000007661 6/13
Rack Models
RF1279R/RFS1279R HEAD SECTION
To Remote Electrical Panel
(Remove Bypass)
Power Supply
To Refrigerating Plant

Table of Contents

Related product manuals