EasyManua.ls Logo

Marantz Sm-10 - Page 17

Marantz Sm-10
24 pages
Print Icon
To Next Page IconTo Next Page
To Next Page IconTo Next Page
To Previous Page IconTo Previous Page
To Previous Page IconTo Previous Page
Loading...
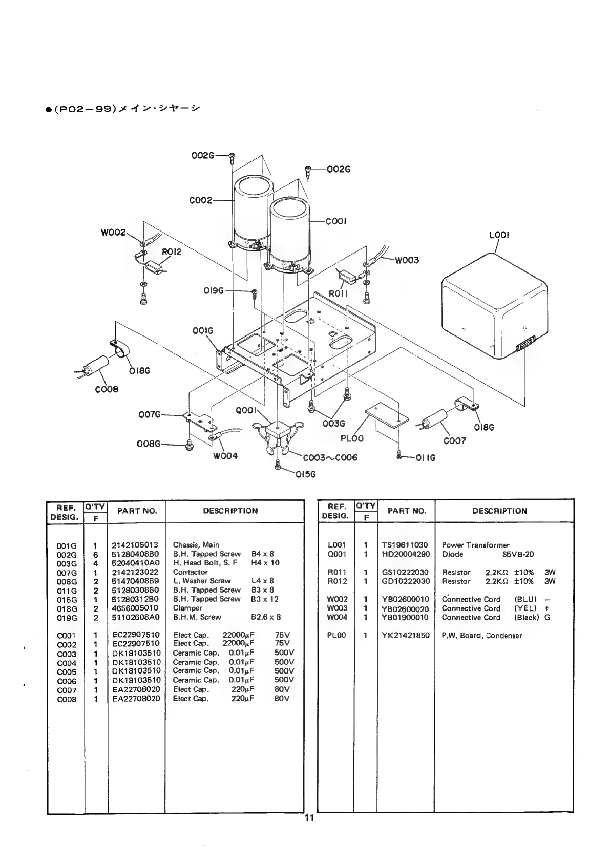
e(PO02-99)
*
fv-er—~y
TS19611030
HD20004290
Power
Transformer
Diode
S5VB-20
2142105013
51280408B0
52040410A0
2142123022
51470408B9
51280308B0
5128031280
4656005010
51102608A0
Chassis,
Main
B.H.
Tapped
Screw
B4x8
H.
Head
Bolt,
S.
F
H4
x
10
Contactor
L.
Washer
Screw
L4x8
B.H.
Tapped
Screw
B3x8
B.H.
Tapped
Screw
B3x
12
Clamper
B.H.M.
Screw
GS10222030
GD10222030
Resistor
2.2KQ2
£10%
3W
Resistor
2.2K2
+10%
3W
Connective
Cord
(BLU)
Connective
Cord
(YEL)
+
Connective
Cord
(Black)
G
YB02600010
YB02600020
B2.6x8
YB01900010
NNAFNNA
SHS
1
EC22907510
Elect
Cap.
22000
F
75V
YK21421850
|
P.W.
Board,
Condenser
1
EC22907510
|
Elect
Cap.
22000,F
75V
1
DK18103510
|
Ceramic
Cap.
0.01pF
500V
1
DK18103510
|
Ceramic
Cap.
0.01uF
500V
1
0K18103510
|
Ceramic
Cap.
0.01uF
500V
1
DK18103510
|
Ceramic
Cap.
0.01uF
500V
1
EA22708020
|
Elect
Cap.
220uF
80V
1
EA22708020
;
Elect
Cap.
220uF
80V

Related product manuals