EasyManua.ls Logo

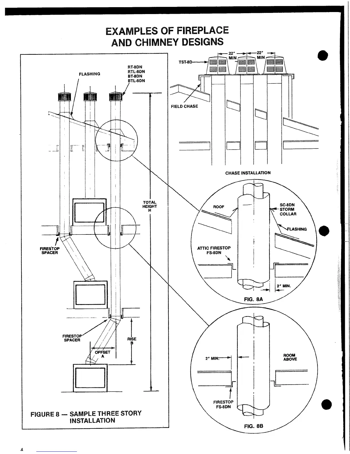
Marco DWF36GO-3 - Examples of Fireplace and Chimney Designs

Default Icon
22 pages
Print Icon
To Next Page IconTo Next Page
To Next Page IconTo Next Page
To Previous Page IconTo Previous Page
To Previous Page IconTo Previous Page
Loading...

Related product manuals