EasyManua.ls Logo

Mastervolt IVO Smart 12/15-2

Mastervolt IVO Smart 12/15-2
12 pages
To Next Page IconTo Next Page
To Next Page IconTo Next Page
To Previous Page IconTo Previous Page
To Previous Page IconTo Previous Page
Loading...
10
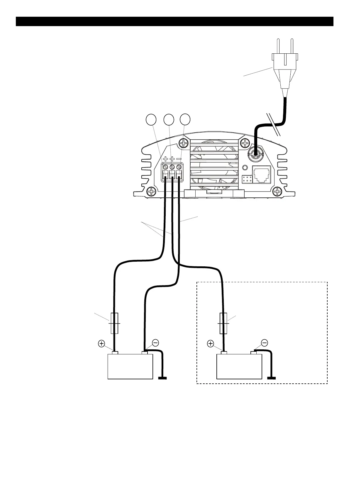
INSTALLATION IVO SMART 12/15-2
Fuse + Fuse holder
Zekering + zekeringhouder
Sicherung + Sicherungshalter
Fusible + Porte-fusible
Fusible + alojamiento fusible
Fusibile + supporto
Do not place the fuses before the entire installation is completed
Installeer de zekeringen niet voordat de gehele installatie is afgerond!
Setzen Sie die Sicherung erst ein, wenn die gesamte Installation abgeschlossen ist.
Ne pas intégrer le fusible avant que toute l’installation soit terminée
No coloque el fusible antes de haber completado la instalación
Non inserire il fusibile prima di completare l’intera installazione
Black wire NEG (–)
Zwarte draad NEG (–)
Schwarzes Kabel NEG (–)
Câble noir NEG (–)
Cable negro NEG (–)
Cavo nero NEG (–)
Option – Optie – Option
Optionnel – Opción – Opzionale
Fuse + Fuse holder
Zekering + zekeringhouder
Sicherung + Sicherungshalter
Fusible + Porte-fusible
Fusible + alojamiento fusible
Fusibile + supporto
BAT 1
12V
BAT 2
12V
Mains supply (230 VAC - 50/60Hz)
Netaansluiting (230 VAC - 50/60Hz)
Netzanschluss (230 VAC - 50/60Hz)
Alimentation CA (230 VCA - 50/60Hz)
Alimentación CA (230 VCA - 50/60Hz)
Alimentazione CA (230 VCA - 50/60Hz)
Red wires POS (+)
Rode draden POS (+)
Rote Kabel POS (+)
Câbles rouges POS (+)
Cable rojo POS (+)
Cavo rosso POS
(
+
)
Figure 2 – Abbildung 2 – Figuur 2 – Figura 2
8
7
6

Related product manuals