EasyManua.ls Logo

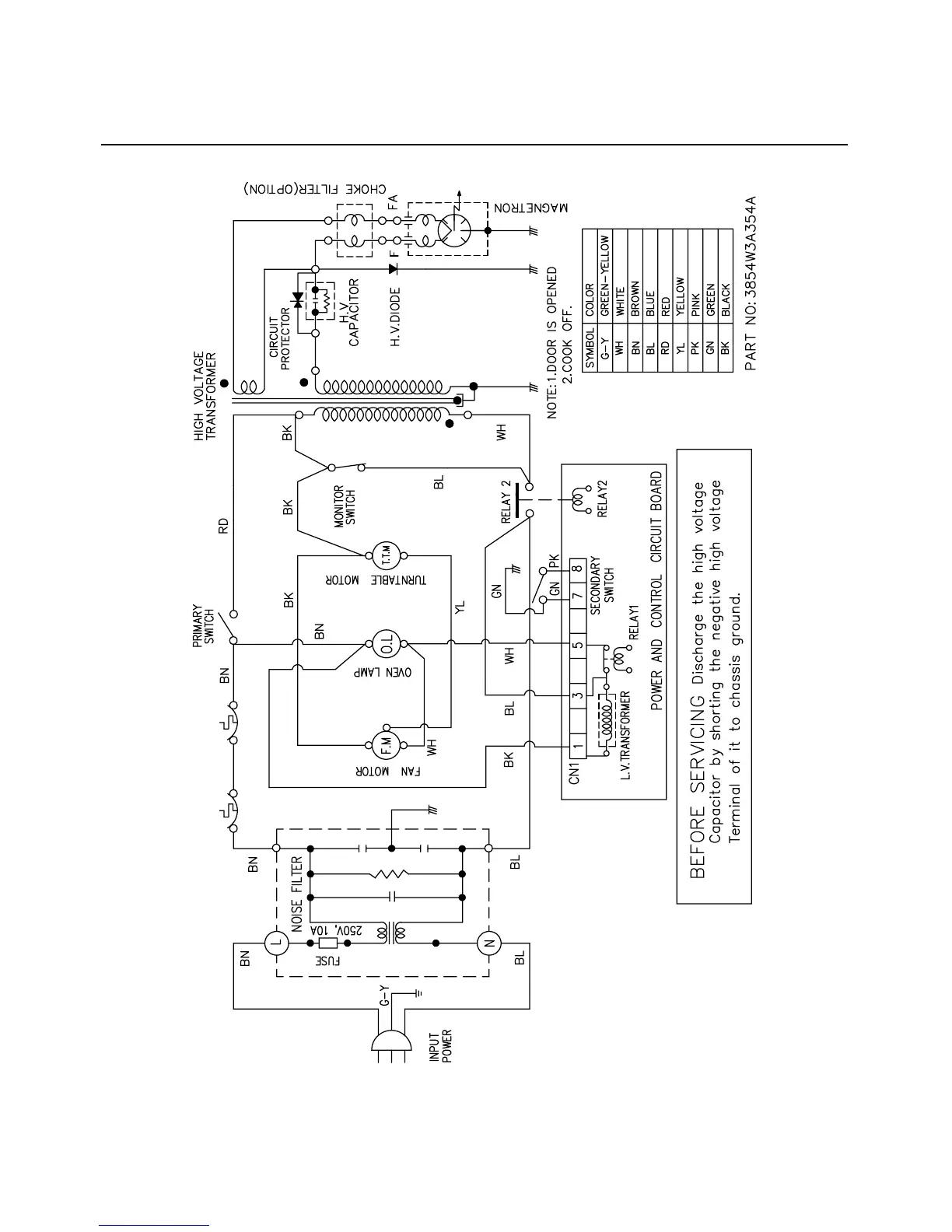
Matsui M130TCS - SCHEMATIC DIAGRAM; POWER AND CONTROL CIRCUIT BOARD

Matsui M130TCS
36 pages
Print Icon
To Next Page IconTo Next Page
To Next Page IconTo Next Page
To Previous Page IconTo Previous Page
To Previous Page IconTo Previous Page
Loading...
SCHEMATIC DIAGRAM
4-3
OVEN THERMAL
CUT-OUT
MGT THERMAL
CUT-OUT

Related product manuals