EasyManua.ls Logo

maximal FD50-70T MWF - 5. Brake System; 5.2 Power Brake

Default Icon
115 pages
Print Icon
To Next Page IconTo Next Page
To Next Page IconTo Next Page
To Previous Page IconTo Previous Page
To Previous Page IconTo Previous Page
Loading...
5-10t Internal Combustion Counterbalance Forklift Truck Operation & Maintenance Manual
-
-
5.1 Overview
Brake system is composed of the two parts including wheel brake and parking brake. The
wheel brake is installed inside the driving wheel, while the parking brake is mounted on one
intermediate shaft at the rear side of transmission.
Wheel brake includes power brake and vacuum power brake in terms of braking patterns.
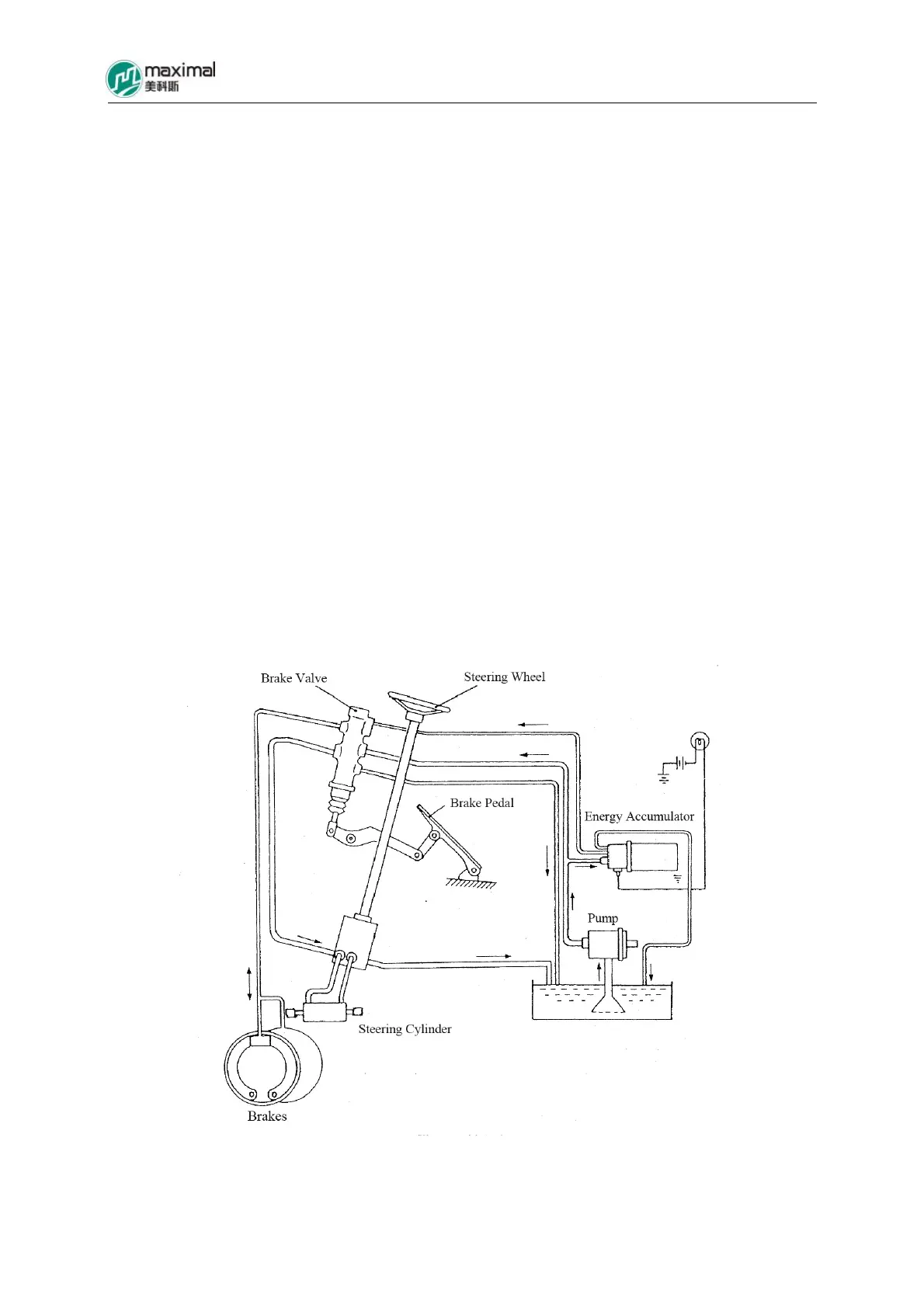
5.2 Power Brake (Refer to Fig 5-1 for the schematic drawing of the system)
The wheel brake system using power brake method is composed of brake pedal, energy
accumulator of brake valve, and brake.
The pressure oil transmitted by pinion pump specially set for the hydraulic system of forklift
truck is utilized for power brake. One circuit of pressure oil enters into the brake valve, and
enters into the brake wheel cylinder of the brake for brake to be generated, while the other
circuit of pressure oil enters into the energy accumulator, for energy to be stored, as standby.
Both circuits are controlled by the stroke of brake pedal.
5.2.1 Brake Pedal Device (Refer to Fig 5-2.)
The brake pedal and the inching pedal are mounted on the left side of truck frame through a
bracket. The brake pedal located on the right side pushes the piston assembly of brake valve
through connecting rod, for the pedal to take control over the pressure oil, while the inching
pedal located on the left side plays a linkage function with the brake pedal on the right side,
able to control the brake valve in a similar way, and also able to control the inching valve of
the transmission at the same time.
Fig 5-1 Brake System

Table of Contents