EasyManua.ls Logo

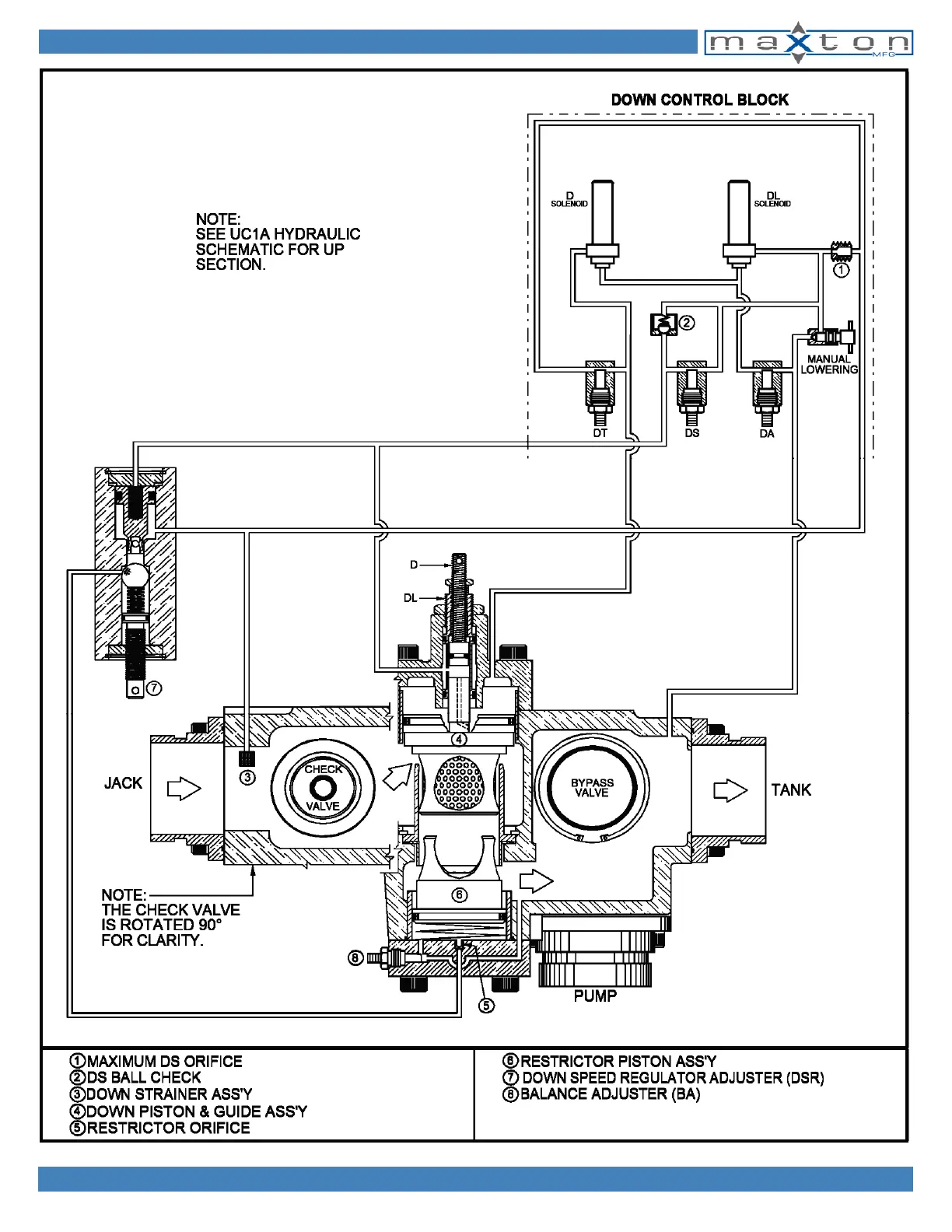
Maxton UC1A - HYDRAULIC SCHEMATIC UC2 A B44

Maxton UC1A
102 pages
Print Icon
To Next Page IconTo Next Page
To Next Page IconTo Next Page
To Previous Page IconTo Previous Page
To Previous Page IconTo Previous Page
Loading...
1728 Orbit Way - Minden, Nevada 89423 P: 775-782-1700 F: 775-782-1701 info@maxtonvalve.com www.maxtonvalve.com
28
\\SERVER\CATALOG2019\2019CatalogRev2
HYDRAULIC SCHEMATIC UC2A B44