EasyManua.ls Logo

McQuay Maverick I MPS006AY

McQuay Maverick I MPS006AY
24 pages
To Next Page IconTo Next Page
To Next Page IconTo Next Page
To Previous Page IconTo Previous Page
To Previous Page IconTo Previous Page
Loading...
20 IM 865
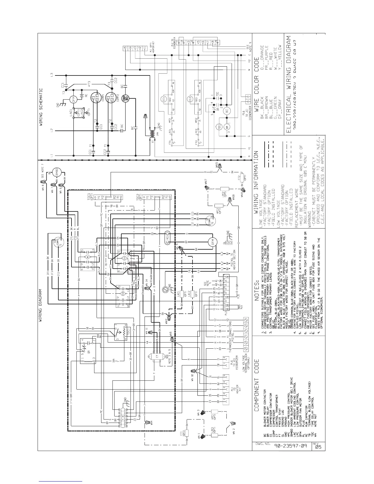
ELECTRICAL WIRING DIAGRAM
208 / 230/460/575, 3 PHASE, 60 HZ.
BELT DRIVE
DUAL CIRCUIT

Related product manuals