EasyManua.ls Logo

McQuay MWM 007F - Page 63

McQuay MWM 007F
108 pages
To Next Page IconTo Next Page
To Next Page IconTo Next Page
To Previous Page IconTo Previous Page
To Previous Page IconTo Previous Page
Loading...
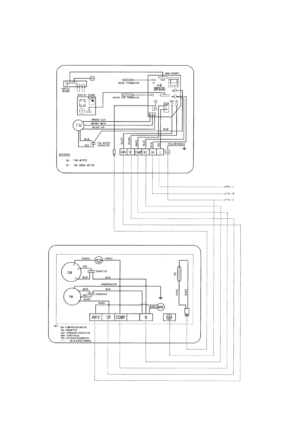
Indoor Unit
Model : MWM 010FR (U1.4 I.C.)
Outdoor Unit
Model : MLC 010CR
61

Related product manuals