EasyManua.ls Logo

McQuay WSC 063 - Page 25

McQuay WSC 063
53 pages
Print Icon
To Next Page IconTo Next Page
To Next Page IconTo Next Page
To Previous Page IconTo Previous Page
To Previous Page IconTo Previous Page
Loading...
IM 1128-2 25
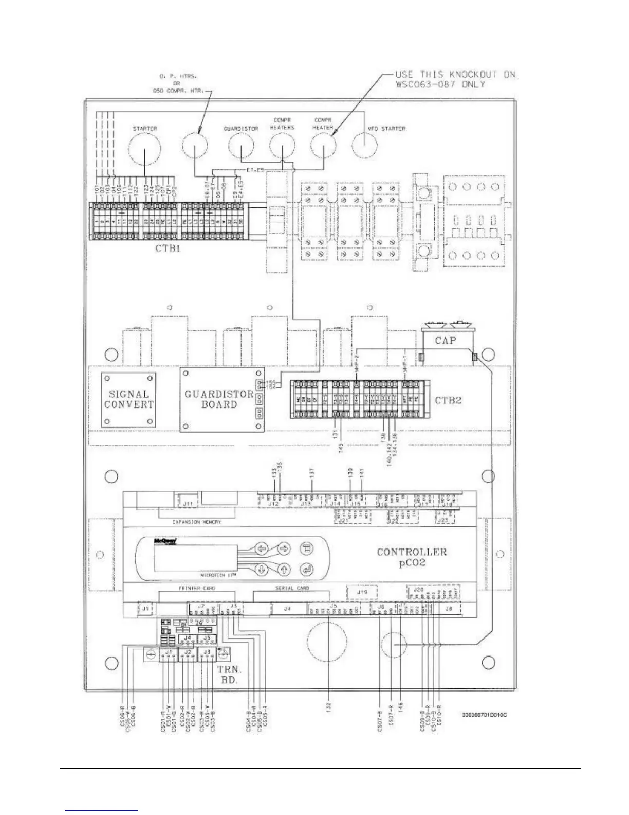
Figure 18, Compressor Control Box

Related product manuals