EasyManua.ls Logo

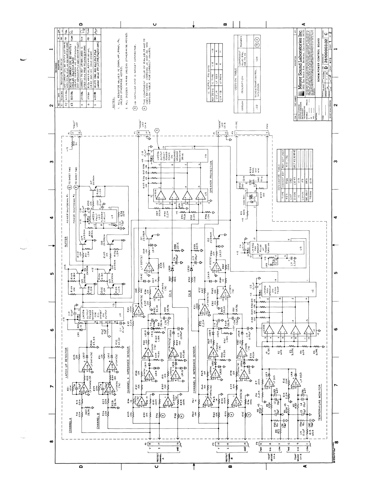
Meyer Sound MS 1000A - Power Control Board

Meyer Sound MS 1000A
69 pages
Print Icon
To Next Page IconTo Next Page
To Next Page IconTo Next Page
To Previous Page IconTo Previous Page
To Previous Page IconTo Previous Page
Loading...

Table of Contents

Related product manuals