EasyManua.ls Logo

Midea MCD-60HRN1-R - Page 188

Midea MCD-60HRN1-R
264 pages
Print Icon
To Next Page IconTo Next Page
To Next Page IconTo Next Page
To Previous Page IconTo Previous Page
To Previous Page IconTo Previous Page
Loading...
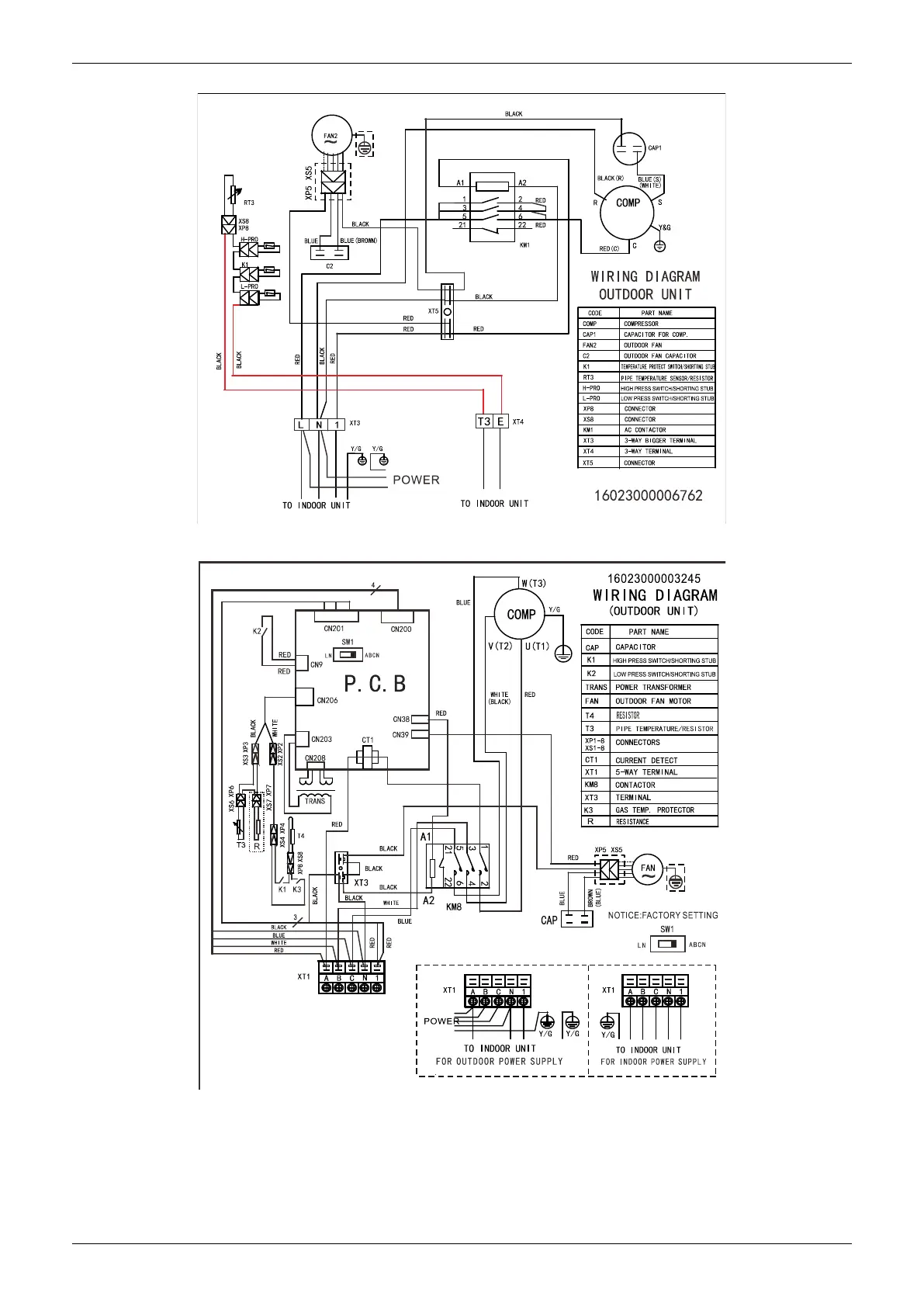
Wiring Diagrams
184 Outdoor Units
MOD32U-36CN1-QB6
MOD32U-36CN1-RB6
,
MOD30U-48CN1-RB4

Table of Contents

Related product manuals