EasyManua.ls Logo

Midea MDV-D56Q4/N1-D - Page 13

Midea MDV-D56Q4/N1-D
105 pages
Print Icon
To Next Page IconTo Next Page
To Next Page IconTo Next Page
To Previous Page IconTo Previous Page
To Previous Page IconTo Previous Page
Loading...
One-way Cassette MCAC-VTSM-2017-01
11
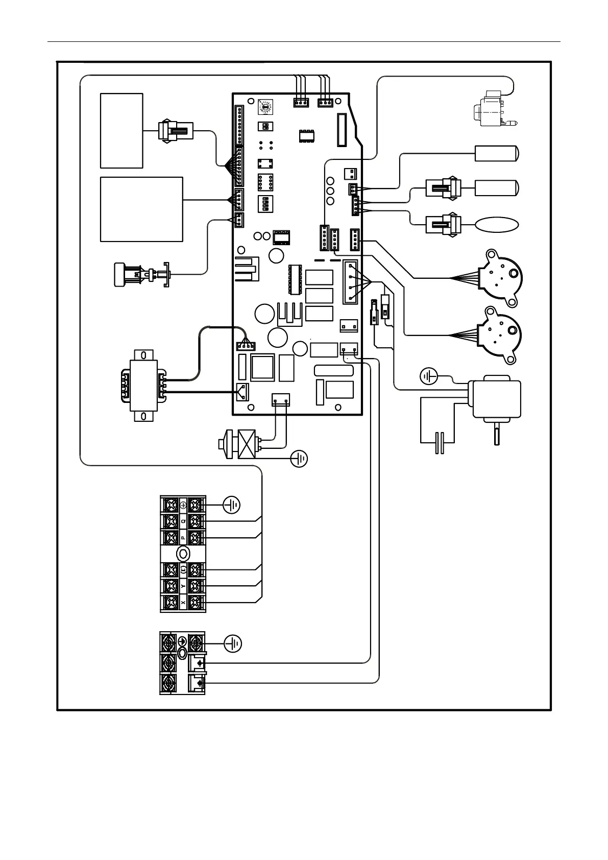
MDV-D45Q1/N1-D MDV-D56Q1/N1-D MDV-D71Q1/N1-D
main control panel
DM
T2B
T2
T1
FM
White(Grey)
White
GM2
CS
PMV
To new display
panel
Connect the
outer network
module, short
connect if no
this module.
XP1 XS1
XP2 XS2
XP3 XS3
CN10CN15CN20CN5
CN25
SW5SW1 SW6ENC1
CN1
CN22
CN14
CN8
CN6
CN7
CN12
CN13
CN2
CN18
CN4
CN11
CN17
J1
J2
SW2
GM1
CN9
TRANSFORMER
X Y E P Q
L N
Red
L N
ON ON ON ON
To outdoor unit
communication
To centralized
controller
communication
AC 208-230V 60Hz
AC 220-240V 50Hz
Blue
White
Blue
Black
Yellow
Grey
202084490071
Brown
Red
TR

Related product manuals