EasyManua.ls Logo

Midea MKA-1200R - Page 12

Midea MKA-1200R
34 pages
Print Icon
To Next Page IconTo Next Page
To Next Page IconTo Next Page
To Previous Page IconTo Previous Page
To Previous Page IconTo Previous Page
Loading...
4
-
1
2
9
-
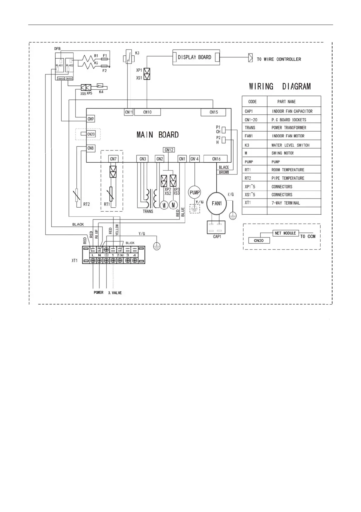
way cassette
2
.2 MKA-60
0
e
FCU
0
RAMKA-
7
7
50RAM
K
K
A-850RA
MKA-950
R
R
AMKA-1
2
2
00RA
MCAC
Wi
r
-
KTSM-2012-
r
ing Diagram
s
02
s

Related product manuals