EasyManua.ls Logo

Midea MKT3H-2200G100 - Wiring Diagrams

Midea MKT3H-2200G100
28 pages
Print Icon
To Next Page IconTo Next Page
To Next Page IconTo Next Page
To Previous Page IconTo Previous Page
To Previous Page IconTo Previous Page
Loading...
High static pressure ducted FCU MCAC-KTSM-2012-03
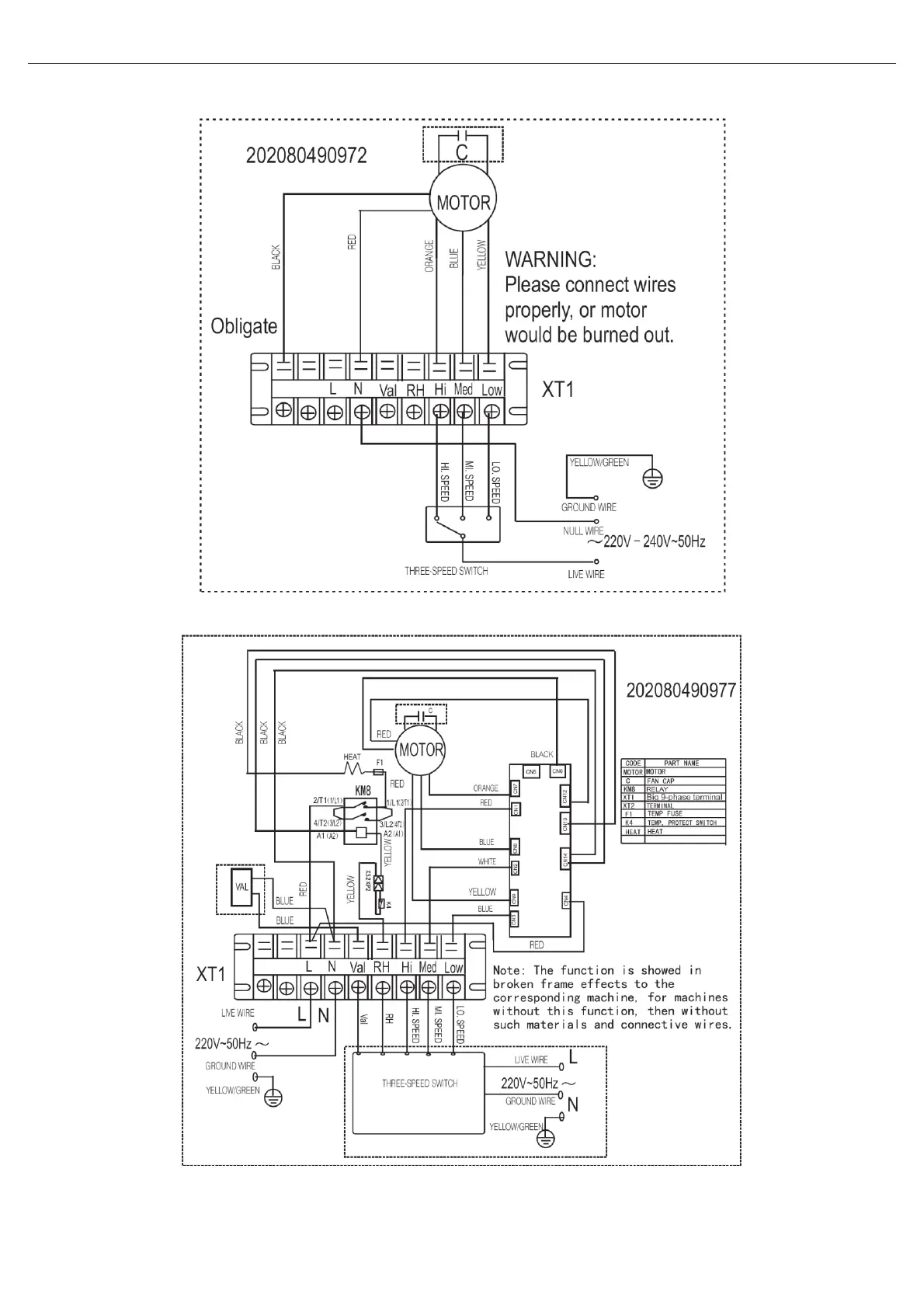
8 Wiring Diagrams
8. Wiring Diagrams
For all models without auxiliary electrical heater:
For all models with auxiliary electrical heater:

Related product manuals