EasyManua.ls Logo

Midea MVC-850WV2GN1 - Electrical Characteristics and Components

Midea MVC-850WV2GN1
192 pages
Print Icon
To Next Page IconTo Next Page
To Next Page IconTo Next Page
To Previous Page IconTo Previous Page
To Previous Page IconTo Previous Page
Loading...
VC Pro VRF 50/60Hz
46
18-30HP
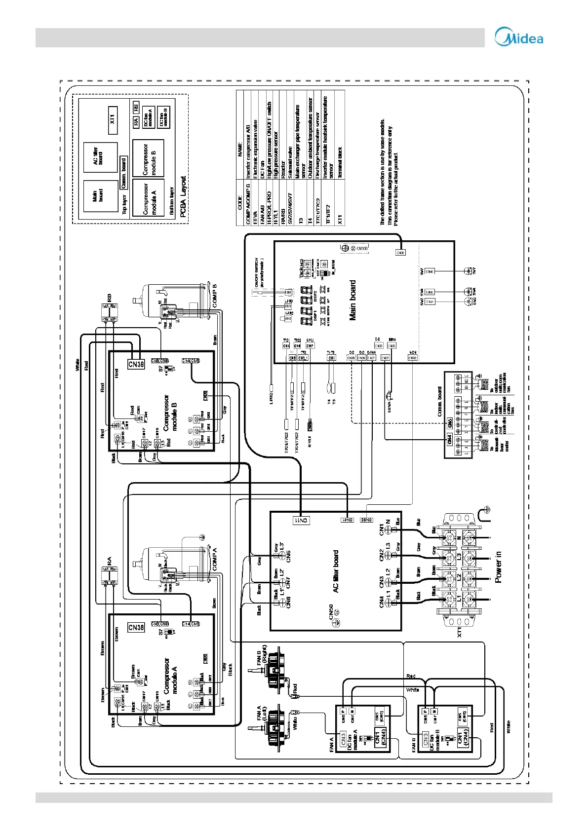
Figure 2-5.2: 18-30HP wiring diagram

Related product manuals