EasyManua.ls Logo

Mitsubishi SRK09CRR-S5 - Outdoor Unit Wiring Diagram and Components

Mitsubishi SRK09CRR-S5
118 pages
Print Icon
To Next Page IconTo Next Page
To Next Page IconTo Next Page
To Previous Page IconTo Previous Page
To Previous Page IconTo Previous Page
Loading...
-
32
-
'15 • SRK-T-171
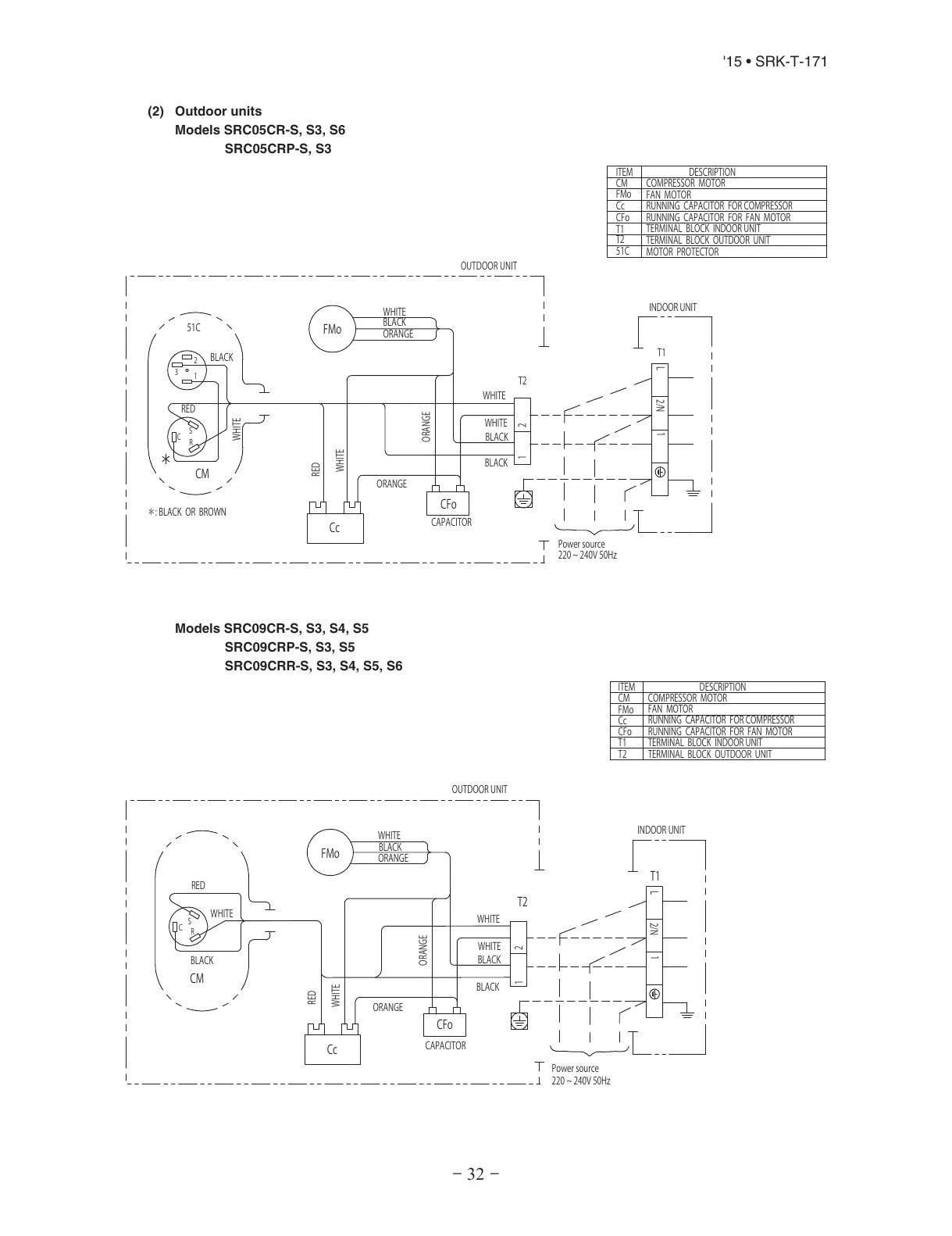
(2) Outdoor units
Models SRC05CR-S, S3, S6
SRC05CRP-S, S3
WHITE
L
1
2/N
RED
1
2
3
WHITE
WHITE
WHITE
S
C
R
BLACK
BLACK
:BLACKORBROWN
BLACK
CM
51C
Cc
FMo
CFo
BLACK
CAPACITOR
ORANGE
ORANGE
ORANGE
21
RED
WHITE
T1
Powersource
220~240V50Hz
T2
INDOORUNIT
DESCRIPTION
ITEM
CM
FMo
Cc
CFo
T1
T2
51C
COMPRESSORMOTOR
FANMOTOR
RUNNINGCAPACITORFORCOMPRESSOR
TERMINALBLOCKINDOORUNIT
TERMINALBLOCKOUTDOORUNIT
MOTORPROTECTOR
RUNNINGCAPACITORFORFANMOTOR
OUTDOORUNIT
Models SRC09CR-S, S3, S4, S5
SRC09CRP-S, S3, S5
SRC09CRR-S, S3, S4, S5, S6
WHITE
L
1
2/N
RED
WHITE
WHITE
WHITE
S
C
R
BLACK
BLACK
BLACK
CM
Cc
FMo
CFo
BLACK
CAPACITOR
ORANGE
ORANGE
ORANGE
2
1
RED
WHITE
T1
Powersource
220~240V50Hz
T2
INDOORUNIT
DESCRIPTION
ITEM
CM
FMo
Cc
CFo
T1
T2
COMPRESSORMOTOR
FANMOTOR
RUNNINGCAPACITORFORCOMPRESSOR
TERMINALBLOCKINDOORUNIT
TERMINALBLOCKOUTDOORUNIT
RUNNINGCAPACITORFORFANMOTOR
OUTDOORUNIT
All manuals and user guides at all-guides.com

Related product manuals