EasyManua.ls Logo

Murray 425014x92B - Repair Parts - Electrical System

Murray 425014x92B
56 pages
Print Icon
To Next Page IconTo Next Page
To Next Page IconTo Next Page
To Previous Page IconTo Previous Page
To Previous Page IconTo Previous Page
Loading...
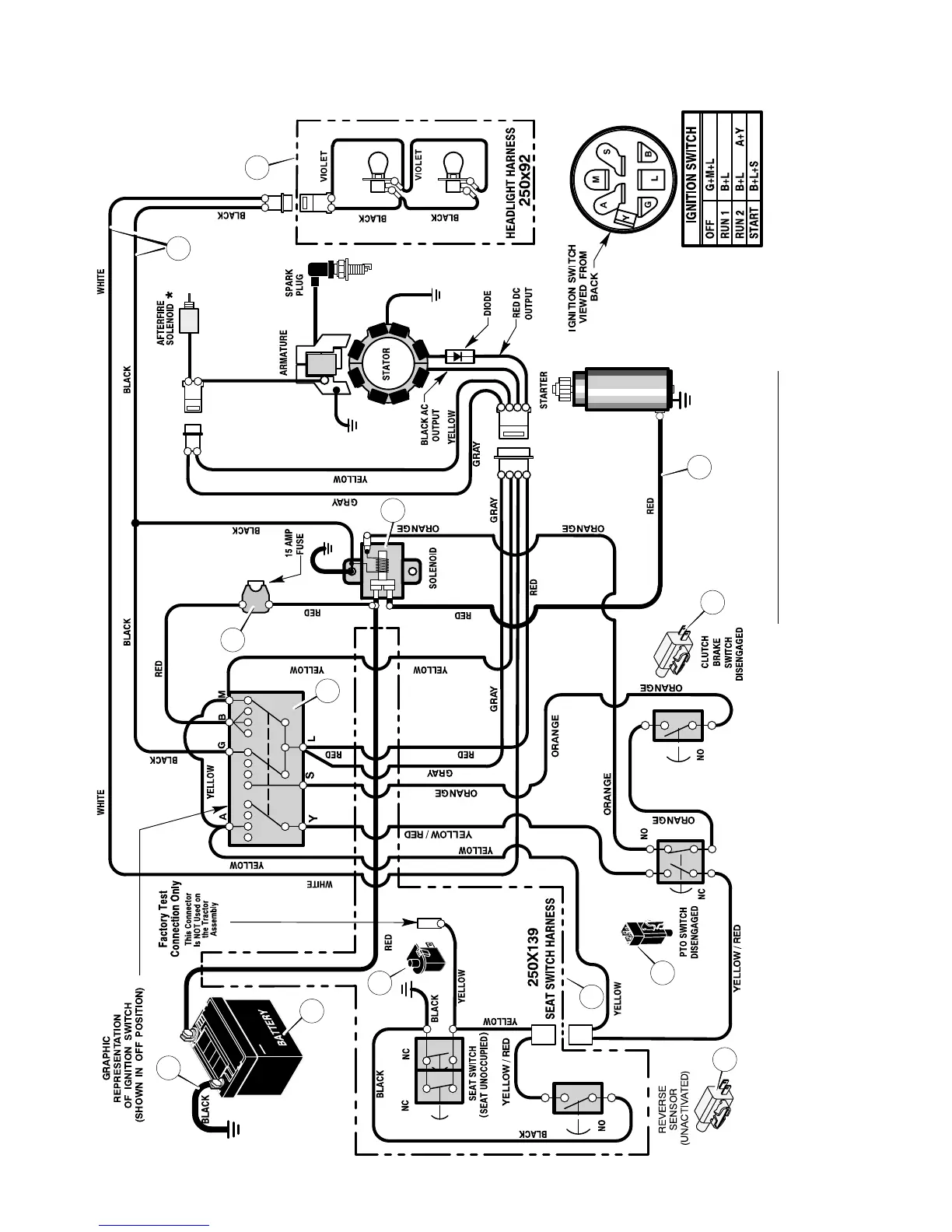
REPAIR PARTSMODEL 425014x92B
50
F-050706L
ELECTRICAL SYSTEM
24x32
94159
24x31
1001993
1002004
21075
94136
GEAR DRIVE TRACTOR
*AFTERFIRE SOLENOID OPTIONAL
WIRING HARNESS FOR:
MAIN HARNESS: 250x138
SEAT : 250x139; LIGHT : 250x92
1001575
1001575
1
3
5
6
8
9
7
10
11
2
12
4
12

Table of Contents

Related product manuals