EasyManua.ls Logo

NARVI NM 450 - CONNECTION SCHEME

NARVI NM 450
Print Icon
To Next Page IconTo Next Page
To Next Page IconTo Next Page
To Previous Page IconTo Previous Page
To Previous Page IconTo Previous Page
Loading...
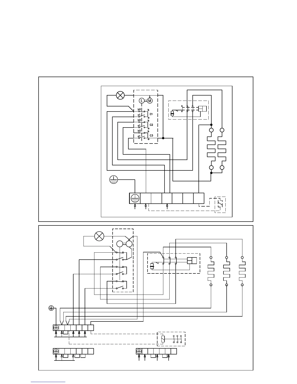
14. CONNECTION SCHEME:
When measuring the insulation barrier of the heater, some leakage may occur, which is
caused by the humidity that has seeped into the insulation material during transport
or warehousing. The moisture will evaporate after the heater is heated a few times.
Do not connect the power supply for the electric heater through a fault current protection!
The location of the connectors in the wiring diagram is indicative.
NARVI MINEX
PE
L1
N
230V 1N~
L1 L2
L3
N
2
230V 50Hz
12 22
32
11 21
31
TR
TB
N
NARVI NM
TR
TB
21 3111
12 22 32
N L1 L2 L3 2
A B C
b0
b
a
a1
b
b0
a1
a
b0
b
a
a1
L M
SÄHKÖLÄMMITYKSEN OHJAUS
400V 3N~
ALTERNERING AV ELVÄRME
230V 50Hz
CONTROL OF ELECTRIC HEATING
STEUERUNG DER ELEKTRISCHE HEIZUNG
УПРАВЛЕНИЕ ЭЛЕКТРОНАГРЕВОМ
N
N L1 L2 L3 2
230V 1N~, max 9kW/40A
N
N L1 L2 L3 2
230V 3~
N

Related product manuals