EasyManua.ls Logo

NARVI NM 900 - Page 26

Default Icon
Print Icon
To Next Page IconTo Next Page
To Next Page IconTo Next Page
To Previous Page IconTo Previous Page
To Previous Page IconTo Previous Page
Loading...
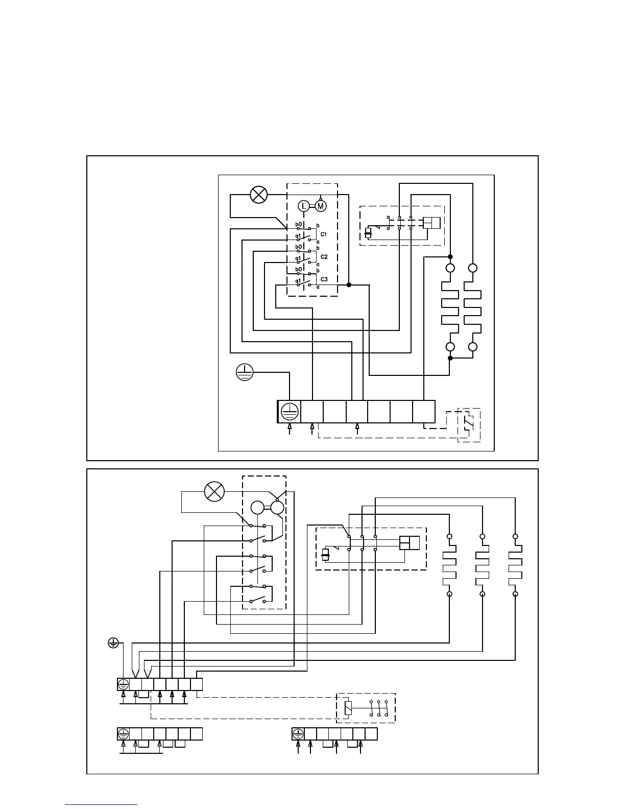
10. ANSCHLUSSSCHEMA:
Wenn Sie die Isolationsbarriere des Ofens überprüfen, können Lecks auftreten, die von
Feuchtigkeit, welche während dem Transport oder der Lagerung in das Isolierungsmaterial
gesickert ist, hervorgerufen werden. Die Feuchtigkeit wird entweichen, wenn der Ofen ein paar
Mal angeheizt wurde.
Schließen Sie das Stromkabel des Ofens nicht über einen Fehlerschutzschalter an!
Die Ausstellung der Anschlüsse im Schaltplan ist richtungsweisend.
NARVI MINEX
PE
L1
N
230V 1N~
L1 L2
L3
N
2
230V 50Hz
12 22
32
11 21
31
TR
TB
N
NARVI NM
TR
TB
21 3111
12 22 32
N L1 L2 L3 2
A B C
b0
b
a
a1
b
b0
a1
a
b0
b
a
a1
L M
SÄHKÖLÄMMITYKSEN OHJAUS
400V 3N~
ALTERNERING AV ELVÄRME
230V 50Hz
CONTROL OF ELECTRIC HEATING
STEUERUNG DER ELEKTRISCHE HEIZUNG
УПРАВЛЕНИЕ ЭЛЕКТРОНАГРЕВОМ
N
N L1 L2 L3 2
230V 1N~, max 9kW/40A
N
N L1 L2 L3 2
230V 3~
N

Related product manuals