EasyManua.ls Logo

NARVI NM 900 - Page 38

Default Icon
Print Icon
To Next Page IconTo Next Page
To Next Page IconTo Next Page
To Previous Page IconTo Previous Page
To Previous Page IconTo Previous Page
Loading...
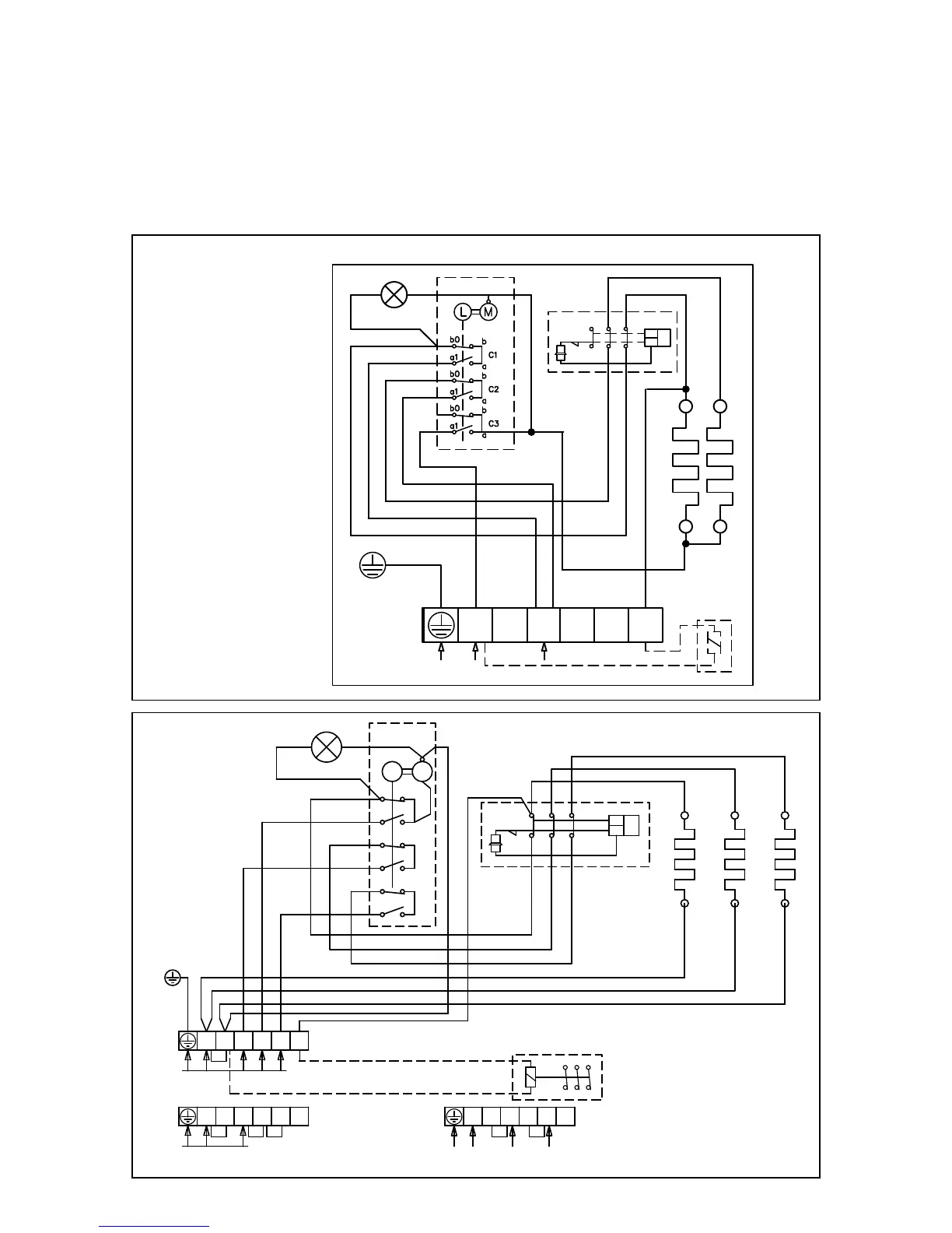
NARVI NM
TR
TB
21 3111
12 22 32
N L1 L2 L3 2
A B C
b0
b
a
a1
b
b0
a1
a
b0
b
a
a1
L M
SÄHKÖLÄMMITYKSEN OHJAUS
400V 3N~
ALTERNERING AV ELVÄRME
230V 50Hz
CONTROL OF ELECTRIC HEATING
STEUERUNG DER ELEKTRISCHE HEIZUNG
УПРАВЛЕНИЕ ЭЛЕКТРОНАГРЕВОМ
N
N L1 L2 L3 2
230V 1N~, max 9kW/40A
N
N L1 L2 L3 2
230V 3~
N
14. ELEKTRISKEEM:
Isolatsioonitakistuse mõõtmisel võib ilmneda lekkevool, mille põhjuseks on laos säilitamise ja
transportimise ajal isolatsioonikihi sisse imbunud niiskus.
Niiskus aurustub elektrikamina 1-2 kuumutamise jooksul.
Elektrikamina ühendamine toitevooluvõrku automaatselt toimiva kaitselüliti kaudu on keelatud!
Kerise ühendamis skeem.
NARVI MINEX
PE
L1
N
230V 1N~
L1 L2
L3
N
2
230V 50Hz
12 22
32
11 21
31
TR
TB
N
ELEKTRIKÜTTE JUHTIMINE

Related product manuals