EasyManua.ls Logo

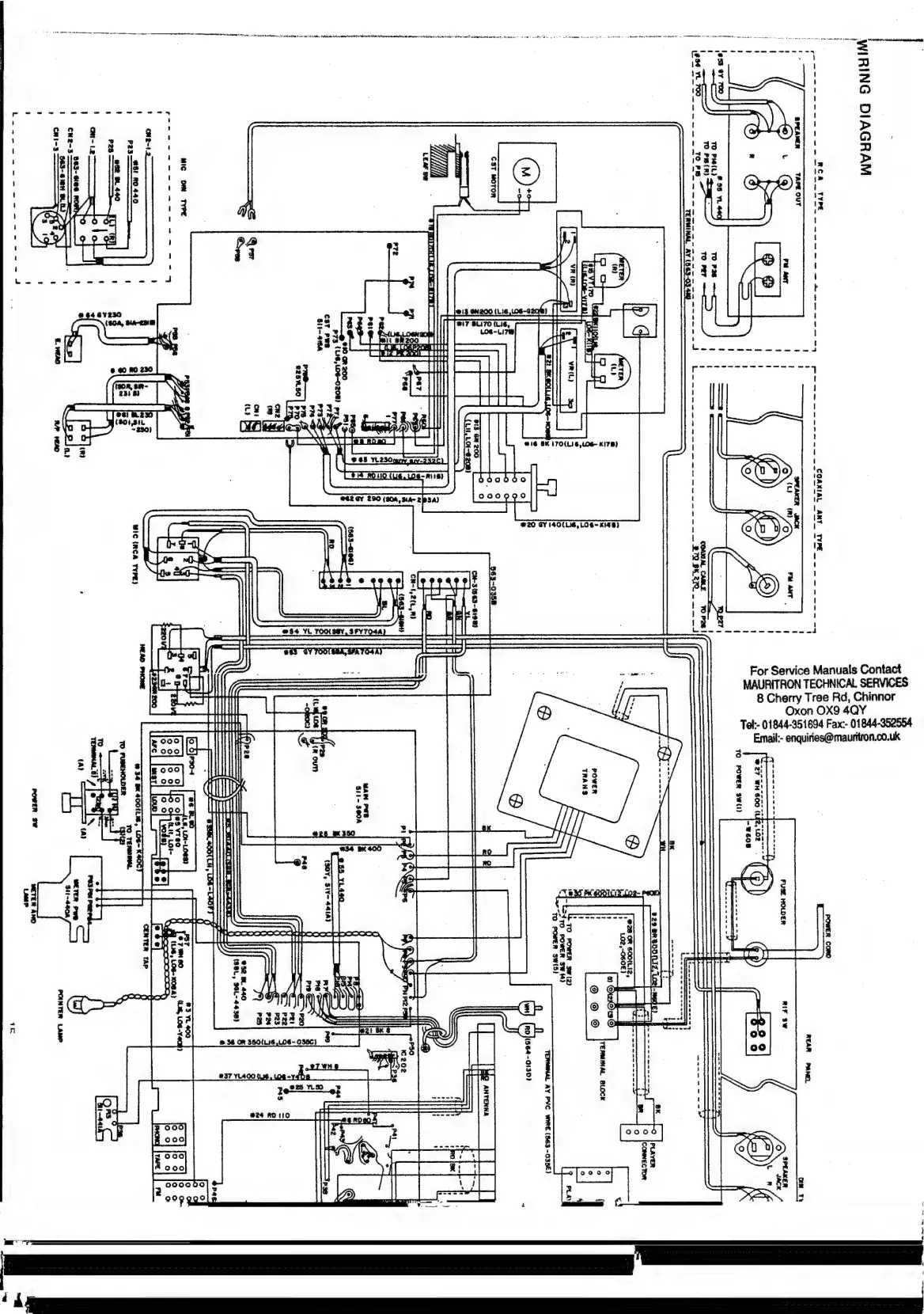
network 600 - Connector and PCB Wiring

Default Icon
29 pages
Print Icon
To Next Page IconTo Next Page
To Next Page IconTo Next Page
To Previous Page IconTo Previous Page
To Previous Page IconTo Previous Page
Loading...
AO
cp
oe
near
ee
mene
eet
A
ra
Lem
ae
eed
Sand
Heetoniae
a
—.
Ay
Paty
ene
i
:
i
a
oe
ee
ee
ee
ee
eee
WVYDVIG
ONIHIM
adAl
AG
OOIW
MOLOM
LE9
BAL
VOM
O-E9G)
AV
TwNIWe
a2
[
——
ete
ey
cm
ee
ee
eee
ee
ee
@Ad
183
Ovan
“3
Fy
%.
Wate
119
‘el
CL:
eas}
‘|
Wwixwo5
#20
GY
140(L16,
LO
G~
Ki4B)
Dam
rete
ei
me
ee
eee
ee
oe
wdAL
ANY
For
Service
Manuals
Contact
MAURITRON
TECHNICAL
SERVICES
8
Cherry
Tree
Rd,
Chinnor
Oxon
OX9
4QY
Tel:-
01844-351694
Fax:-
01844-352554
Email:-
enquiries@mauritron.co.uk
Gad
NVR
MS
MIAOd
~
yoes
-
11S
(AS
NBMOd
OL
A
we
Paes
eee
eee
ren
le
a
ee
oe
{3090-"201
*217}009
wO
8c@
TL
ZTUQQI
Ns
62s
ut
{asiG-
9G)
fau)
fe
TAN
=
waa
0
AL