EasyManua.ls Logo

Omega Engineering HH-21 - Page 29

Omega Engineering HH-21
31 pages
Print Icon
To Next Page IconTo Next Page
To Next Page IconTo Next Page
To Previous Page IconTo Previous Page
To Previous Page IconTo Previous Page
Loading...
27
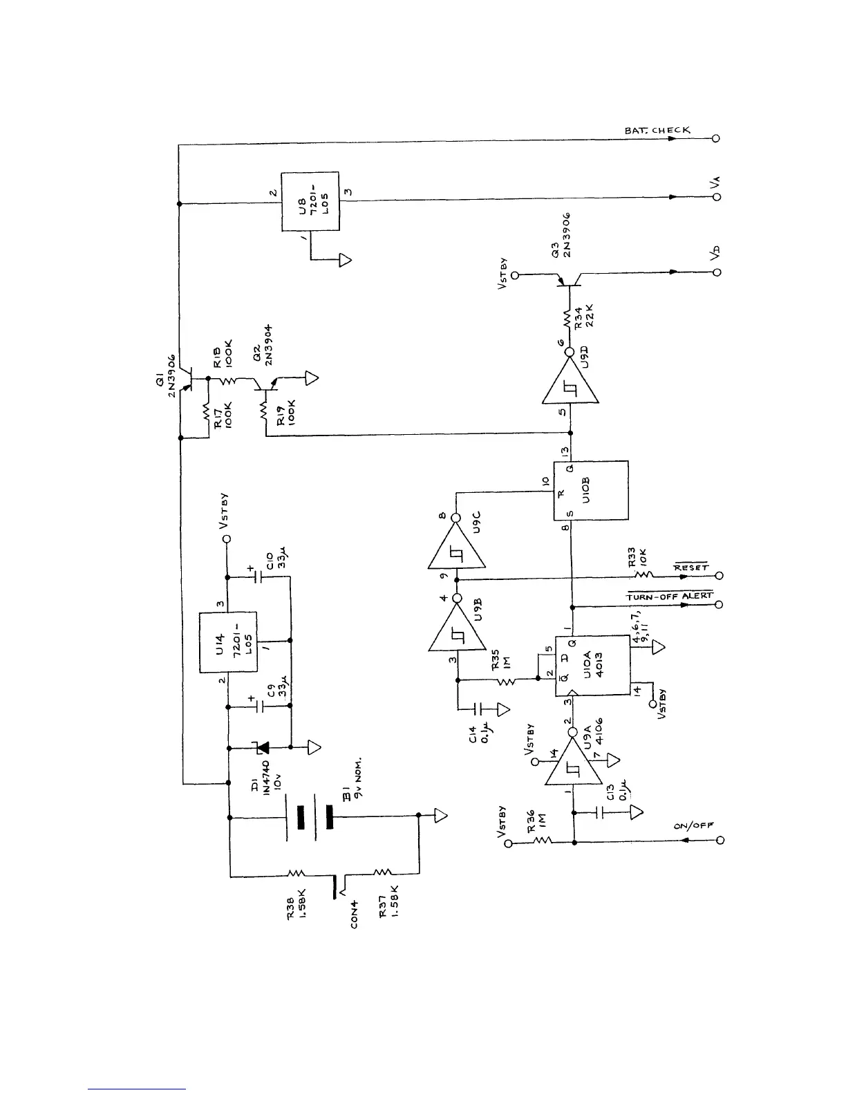
3. Power Supply

Related product manuals