EasyManua.ls Logo

Onlyfire F-BRK6084 - Digital Thermostat Control Wiring Diagram

Onlyfire F-BRK6084
25 pages
Print Icon
To Next Page IconTo Next Page
To Next Page IconTo Next Page
To Previous Page IconTo Previous Page
To Previous Page IconTo Previous Page
Loading...
21
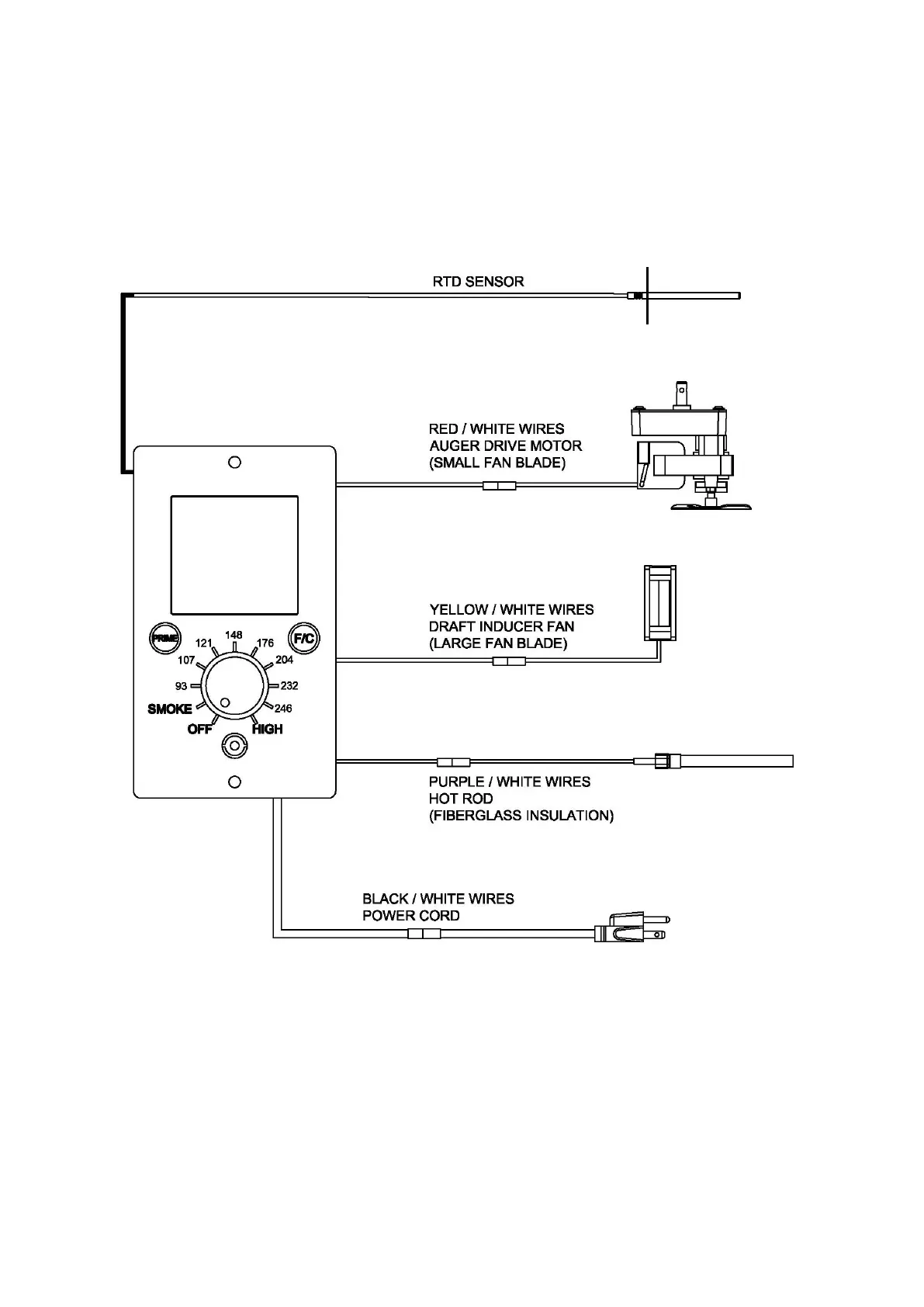
DIGITAL THERMOSTAT CONTROL WIRING DIAGRAM