EasyManua.ls Logo

Panasonic CS-A24BD3P - Outside Dimensions Drawings

Panasonic CS-A24BD3P
167 pages
Print Icon
To Next Page IconTo Next Page
To Next Page IconTo Next Page
To Previous Page IconTo Previous Page
To Previous Page IconTo Previous Page
Loading...
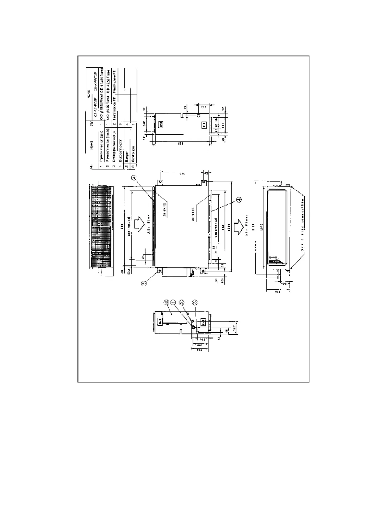
/ / CS-A34BD3P, CS-A43BD3P, CS-A50BD3P / OUTSIDE DIMENSIONS

Related product manuals