EasyManua.ls Logo

Panasonic NN-P994 - Schematic Diagram; Aph

Panasonic NN-P994
64 pages
Print Icon
To Next Page IconTo Next Page
To Next Page IconTo Next Page
To Previous Page IconTo Previous Page
To Previous Page IconTo Previous Page
Loading...
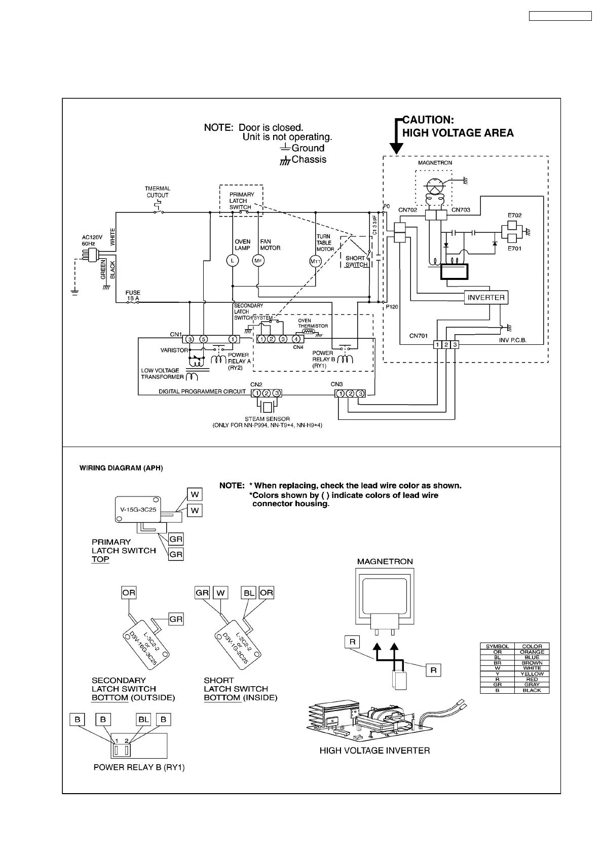
1 SCHEMATIC DIAGRAM
1.1. APH
5
NN-P994 NN-T994SF