EasyManua.ls Logo

Pneumatech AD-1000 - Installation Instructions; Dryer Placement and System Connections

Default Icon
24 pages
Print Icon
To Next Page IconTo Next Page
To Next Page IconTo Next Page
To Previous Page IconTo Previous Page
To Previous Page IconTo Previous Page
Loading...
INSTALLATION INSTRUCTIONS
4
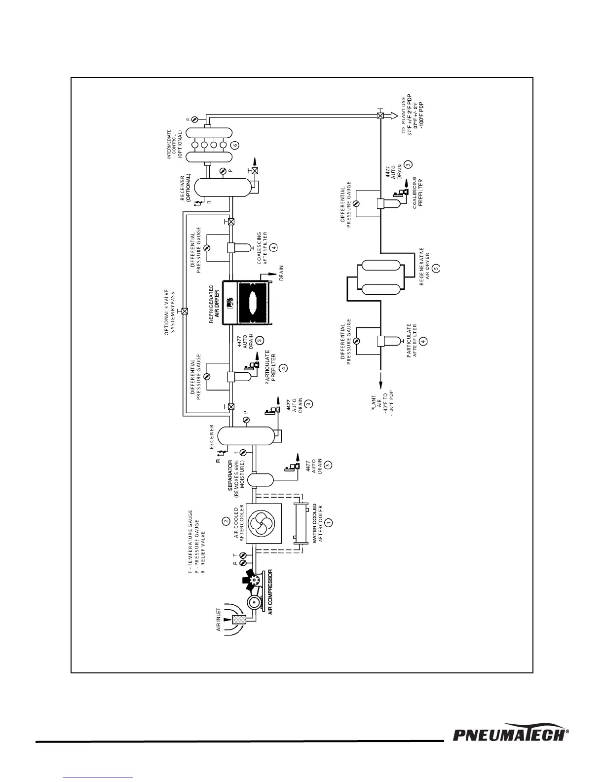
FIGURE 1 — COMPRESSED AIR SYSTEMS RECOMMENDED INSTALLATION FLOW DIAGRAM

Related product manuals