EasyManua.ls Logo

Pneumatech AD 750 - Installation Instructions

Pneumatech AD 750
24 pages
Print Icon
To Next Page IconTo Next Page
To Next Page IconTo Next Page
To Previous Page IconTo Previous Page
To Previous Page IconTo Previous Page
Loading...
INSTALLATION INSTRUCTIONS
4
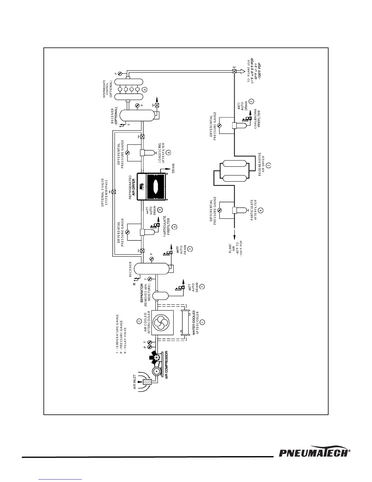
FIGURE 1 — COMPRESSED AIR SYSTEMS RECOMMENDED INSTALLATION FLOW DIAGRAM

Other manuals for Pneumatech AD 750

Related product manuals