EasyManua.ls Logo

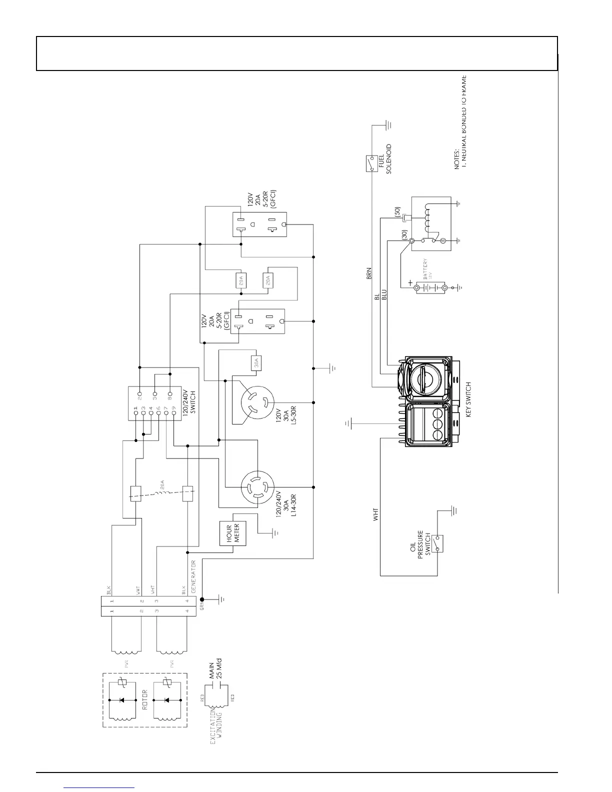
Pramac S5500 - AC Wiring Schematic; Generator Electrical Diagram

Pramac S5500
40 pages
Print Icon
To Next Page IconTo Next Page
To Next Page IconTo Next Page
To Previous Page IconTo Previous Page
To Previous Page IconTo Previous Page
Loading...
18
0070661
S5500 A.C. WIRING SCHEMATIC / SCHÉMA ÉLECTRIQUE D'INSTALLATION DE C.A. /
ALAMBRADO ESQUEMATICO DE C.A.

Related product manuals