EasyManua.ls Logo

Premium PAC12039 - Section 7 Cooling Cycle Diagram

Premium PAC12039
45 pages
Print Icon
To Next Page IconTo Next Page
To Next Page IconTo Next Page
To Previous Page IconTo Previous Page
To Previous Page IconTo Previous Page
Loading...
39
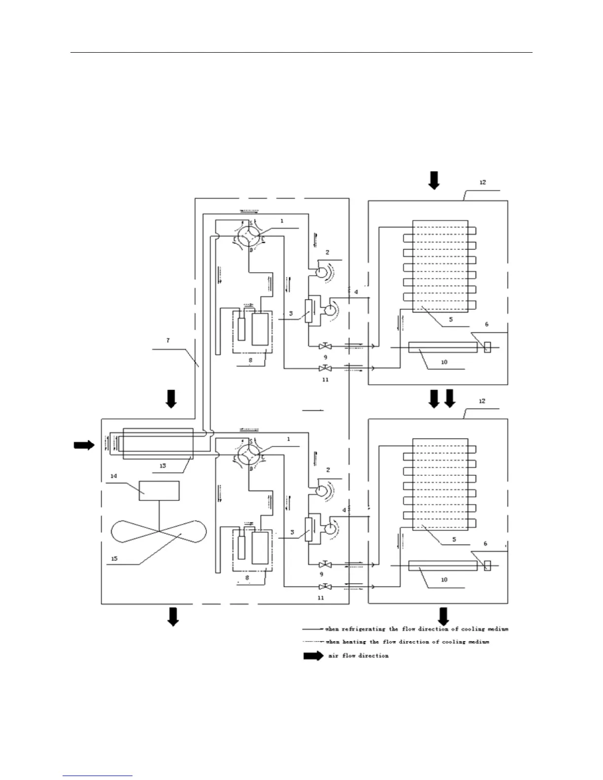
Section 7 Cooling Cycle Diagram
The following chart shows the schematic circuit of the heat pump model. Only cooling only
applies the cooling processwithout four way valve
Cooling Cycle Diagram
1 four
way valve 2 capillary tube 3 single way valve 4 aux-capillary tube 5 evaporator
6 indoor unit motor 7 outdoor unit 8 compressor 9 liquid valve 10 through flow fan
11 gas valve 12 indoor unit 13 condenser 14 outdoor motor 15 axial flow fan

Related product manuals