EasyManua.ls Logo

Premium PAC12039 - Page 43

Premium PAC12039
45 pages
Print Icon
To Next Page IconTo Next Page
To Next Page IconTo Next Page
To Previous Page IconTo Previous Page
To Previous Page IconTo Previous Page
Loading...
41
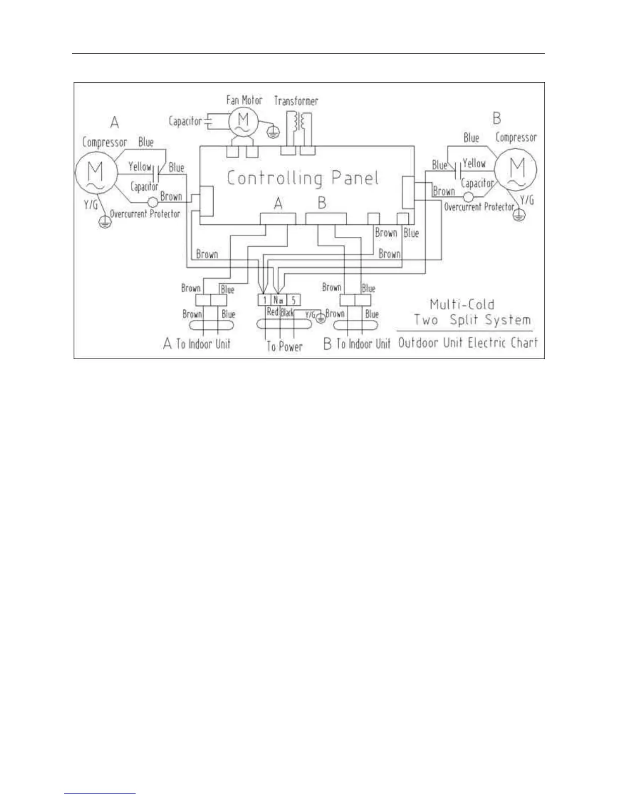
b. Single Cooling Model

Related product manuals