EasyManua.ls Logo

Quicksilver Activ 555 Open - Page 40

Quicksilver Activ 555 Open
45 pages
Print Icon
To Next Page IconTo Next Page
To Next Page IconTo Next Page
To Previous Page IconTo Previous Page
To Previous Page IconTo Previous Page
Loading...
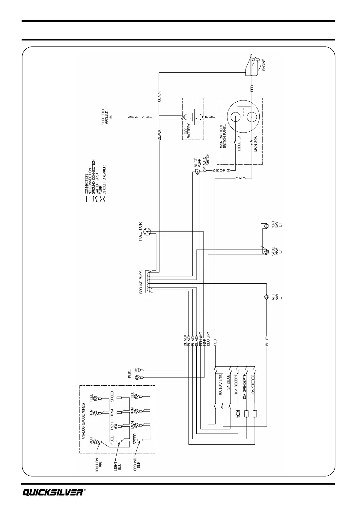
Quicksilver 555OP — Electrical Systems
28
DC Wiring Schemac

Related product manuals