EasyManua.ls Logo

Quincy Compressor PLT-5 - Page 20

Quincy Compressor PLT-5
48 pages
Print Icon
To Next Page IconTo Next Page
To Next Page IconTo Next Page
To Previous Page IconTo Previous Page
To Previous Page IconTo Previous Page
Loading...
Industrial / Air Master Series Quincy Compressor
50161-105, March 2008 16 3501 Wismann Lane, Quincy Ill. - 62305-3116
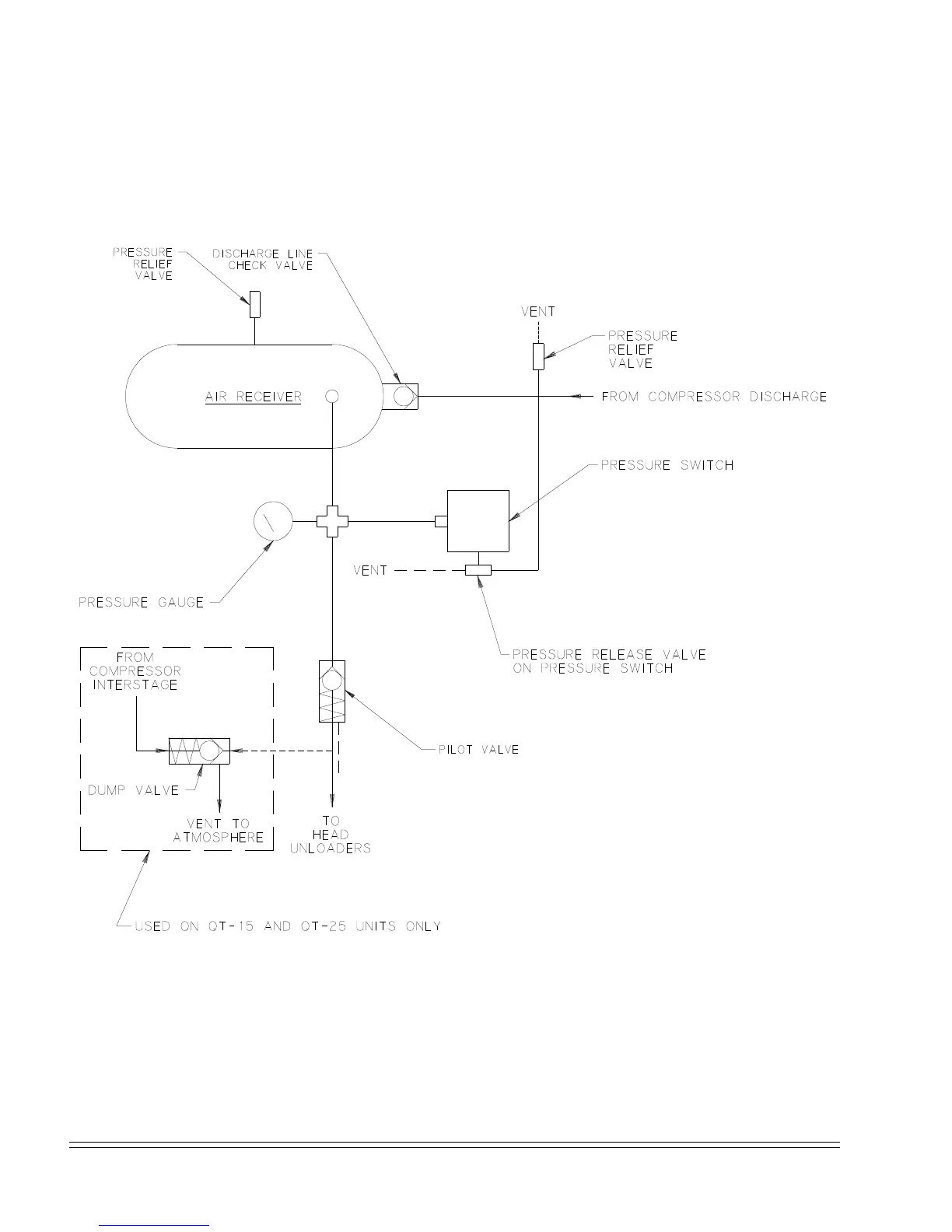
Fig. 3-6
Dual Control with Pilot Valve Unloading
Piping Schematic WP1781A

Related product manuals